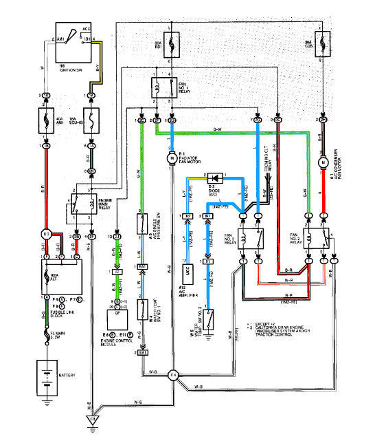
Seemingly unrelated issues - fast idle has not worked for years. It isles fine when warm. I don’t care about that if there are no additional issues with it.
Also, both cigarette lighters stopped working. Replaced (good) fuse and they still don’t work.
I’d love to keep this thing running forever. My local mechanics seem more lost than me.
Was this helpful?
Yes
No
Monday, January 25th, 2021 AT 10:42 AM
(Merged)













