This is my husband's truck for hauling hay and back and forth to work.
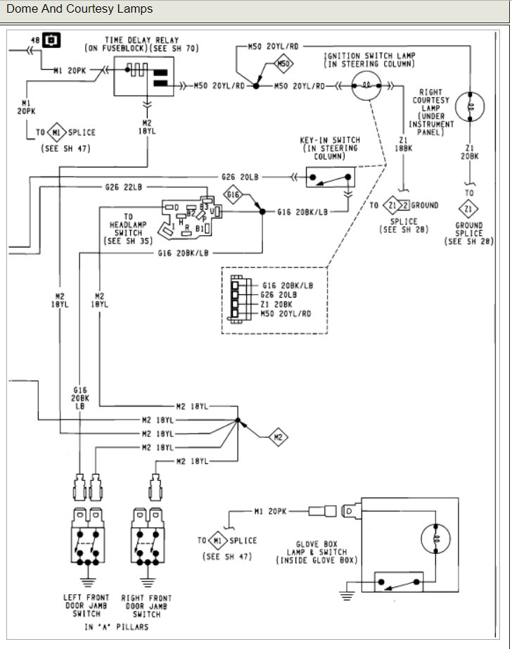
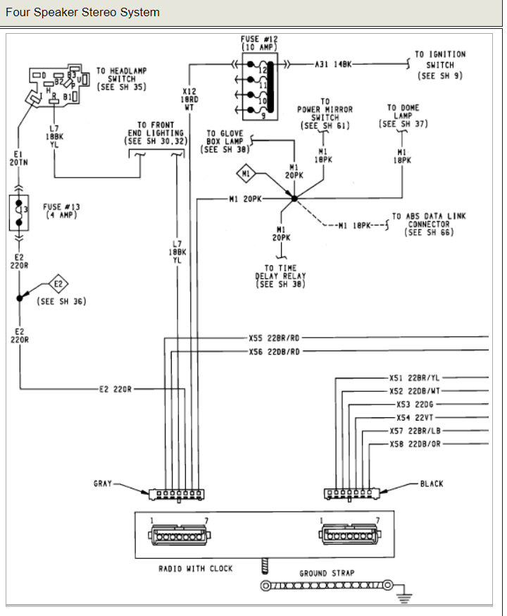
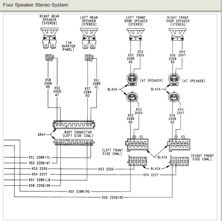
The dome light stopped coming on and at about the same time the radio stopped working. He has checked all the fuses; cannot find a schematic for same. Took it to a shop and they weren't able to find the problem.
Any ideas? The headlights, tail lights and dashlights are all ok.
Thanks.
Saturday, January 20th, 2007 AT 9:20 AM



