Wednesday, July 16th, 2014 AT 8:26 PM
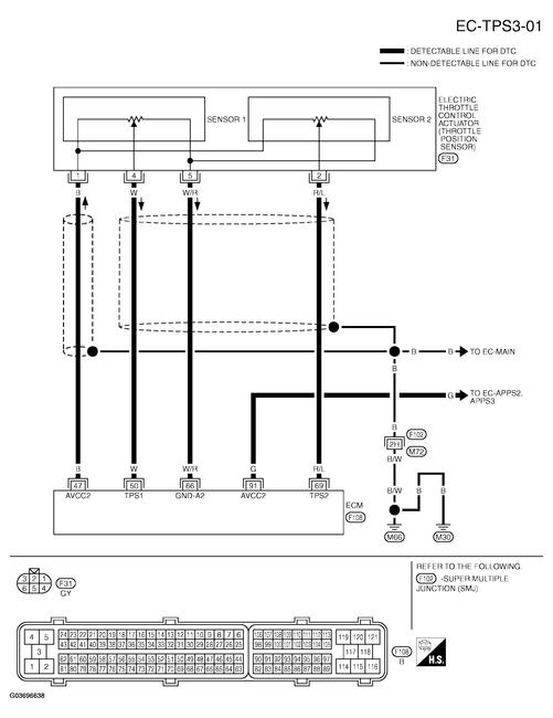
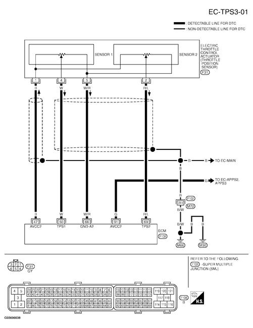
My Infiniti is having an accelerating issue that I cant find out what the issue is. About a month ago I notice that when I started the car when it was cold it would start fine but the RPM would only go up to 700 when its suppose to go up to about 1300 and when it warmed up it would stay at around 600 but if you shut it off and then started back up it would not stay running unless you hit the gas a little and then let go of it slowly, it would stay running. A few days ago go I notice that you would step on the gas pedal and it would not accelerate the way it should. I figure that the issue was the throttle body, I replace it and know it starts up fine all the time at its normal RPM but it still has the problem of not accelerating. In park I floor the accelerator and the rpms go up slowly like the throttle body is not opening fast like it should when you drive it takes time to accelerate and it changes gears at 2500-3000 rpm with the accelerator pedal to the floor. There is no misfire or lack of power other then the throttle body not opening. I also replaced the sensor on the gas pedal. There is times when I do start it and it revs up great like it should you put it in gear and it responses like it should with just a small tap to the accelerator. But just after a few second its goes back doing the same thing. My VDC and slip lights are solid but they have been before this issue. I have also tried to reprogram and reset the throttle but it seems that I cant get it to work. Please help me with this issue


