Thursday, January 23rd, 2020 AT 5:50 PM
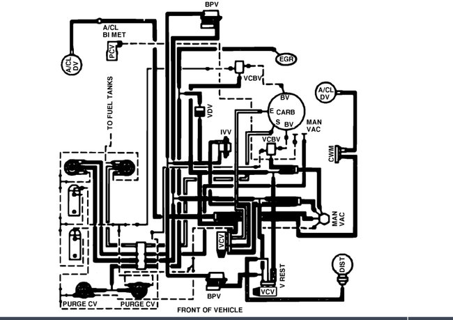
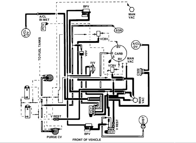
Mice ate through 5 vacuum lines. 2 green, 2 red and a black. (See pic) There is also a sender wire with a burnt end that I don't know where it terminates. (See pic) The pic of the vacuum lines was taken from the cab and these lines are in front of and to the right of the carburetor and apparently routed to the rear of the engine on the passenger side. Full disclosure: a mechanic disabled smog pump and capped off the recalculating tubes off both sides of manifold. So these vacuum lines may have been " shorted". A diagram showing the colors or advice as to how to route them would be a great help. Also that sender wire. Many thanks!









