Sunday, December 2nd, 2018 AT 2:30 PM
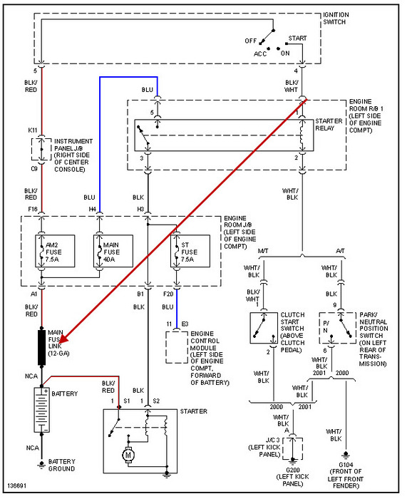
The battery was dead and I went to jump start it and there was a ton of corrosion on the positive terminal. I cleaned it all off, went to jump it and nothing. Would not charge, would not start. After taking a closer look I see a cable just floating in space and not connected to anything. I honestly do not remember if it was ever connected. Does this look like something that is supposed to be connected? Or does it look like excess cable from a previous battery replacement? I received this car in 2015 and it was used and seemed to be like it was an auction buy from the dealer. Any help and suggestions on what I need to do would be greatly appreciated. Attached below is the battery/cable.





