Sunday, December 6th, 2020 AT 2:39 PM
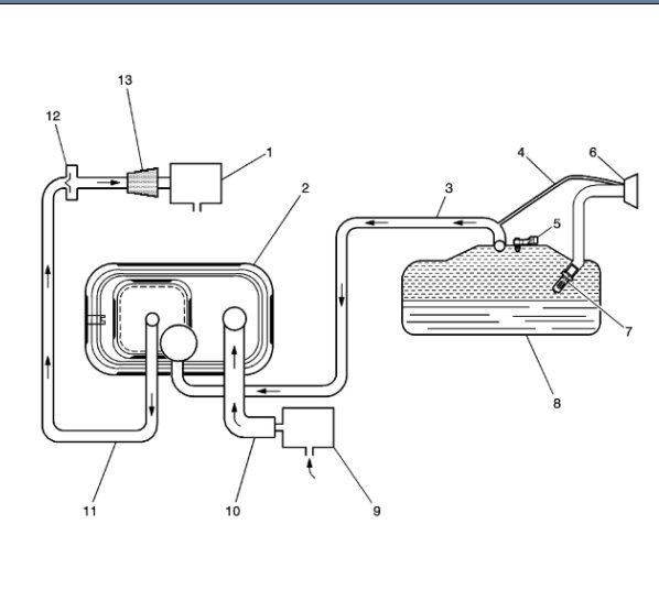
Gas cap has been replaced. Both the purge valve and the vent valve have been removed and checked by applying voltage and sucking on them. Both seem to be working properly. From under the hood, I can blow through the tube attached to the purge valve and hear air coming out in the gas tank. So system does not seem to be blocked. If I plug the tube attached to the vent valve, and blow through the purge valve tube, I can build pressure in the system after several breaths. Pressure seems to hold indefinitely (I waited several minutes). I suppose it could be a bad pressure sensor, but don't any way to test this. Any thoughts?


























