Monday, July 13th, 2020 AT 6:17 PM
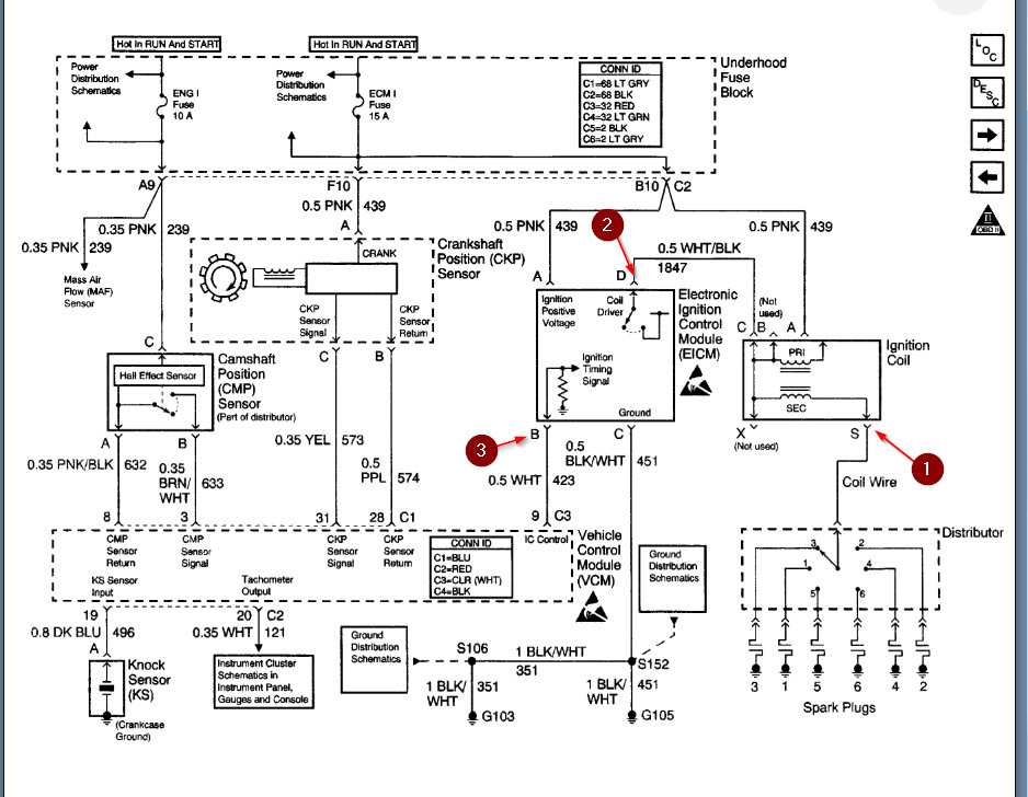
Drove vehicle to destination about 45 minutes away it ran perfect. Parked then came back 4 hours later motor turns over. No spark from coil to distributor. Replaced coil and starter control module. Still no spark from coil. Can only assume it's the computer gone bad?


