Wednesday, March 15th, 2017 AT 1:40 PM
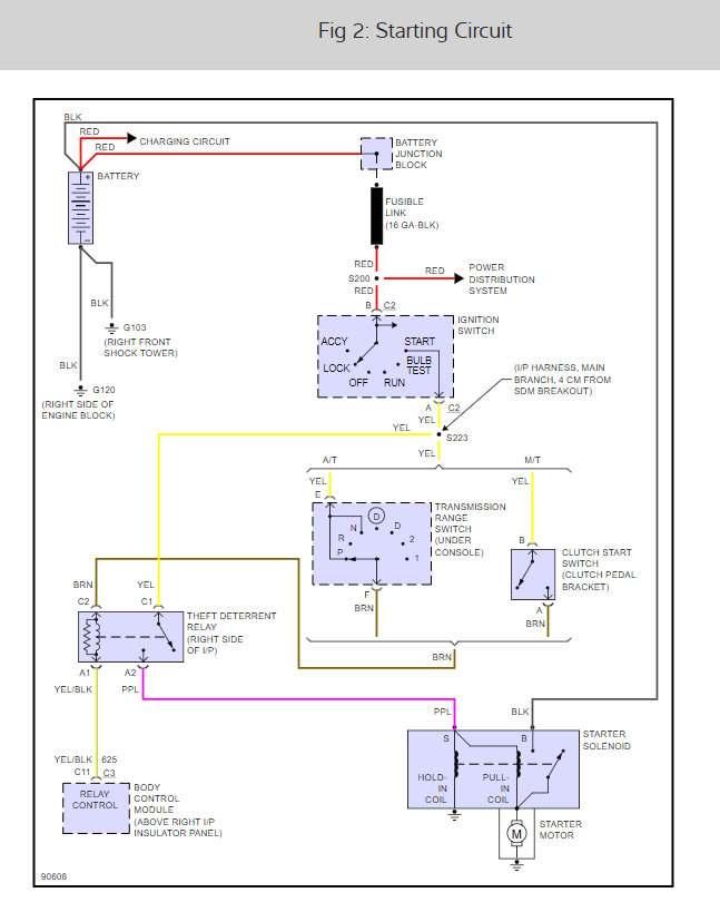
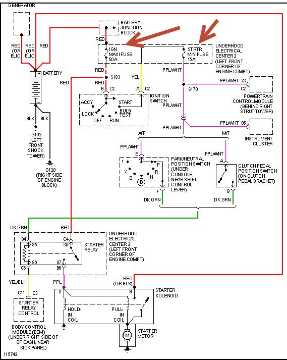
The problem I am having with my car is that I am getting no power to start it. When I turn the key to the on position, the dash cluster does not light up. The radio, headlights, windows, horn, cigarette lighter, and inside lamps all work, but when I turn the key to the on position right before I turn the key to engage the starter, there is no power. I can hear the fuel pump engage, but there is no power to the ignition. I had the headlights turned on while I tried to start the car and the lights did not dim at all. That is telling that there is no power being pulled from the battery to engage the starter. The battery is good. I tested the starter and it is good. I replaced the alternator because it was bad. It will be helpful to know that I had my car running and tried to jump off my riding lawn mower. The symbols for the posts were worn on the mower battery and I ended up putting the cables leading from the car on the wrong posts of the lawn mower, but it was only for a split second. The car continued to run and I did not think anything of it. Once the lawn mower was cranked, I turned the car off and mowed my lawn. When I went to start my car the next day is when I noticed the problem I now have. I bought an ignition relay switch, but I cannot find out where to install it. I have checked the fuses by the driver's side door and under the hood and they are all good. Has anyone experienced this problem also and solved it? If so please help me out here. I really need my car back up and running. Thank you in advance.






