Thursday, February 6th, 2014 AT 6:08 AM
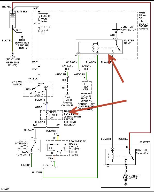
I have a 2000 Honda Passport. Whenever I crank it all my lights come on but the car won't crank/turn over. I've had the car for a little over a year & this makes the 3rd time this has happened. In the past, all I had to do was shove the car in park & it would start but this time that little trick isn't working and hasn't worked in about 2wks. Please help me!



