Here is what I have tried thus far:
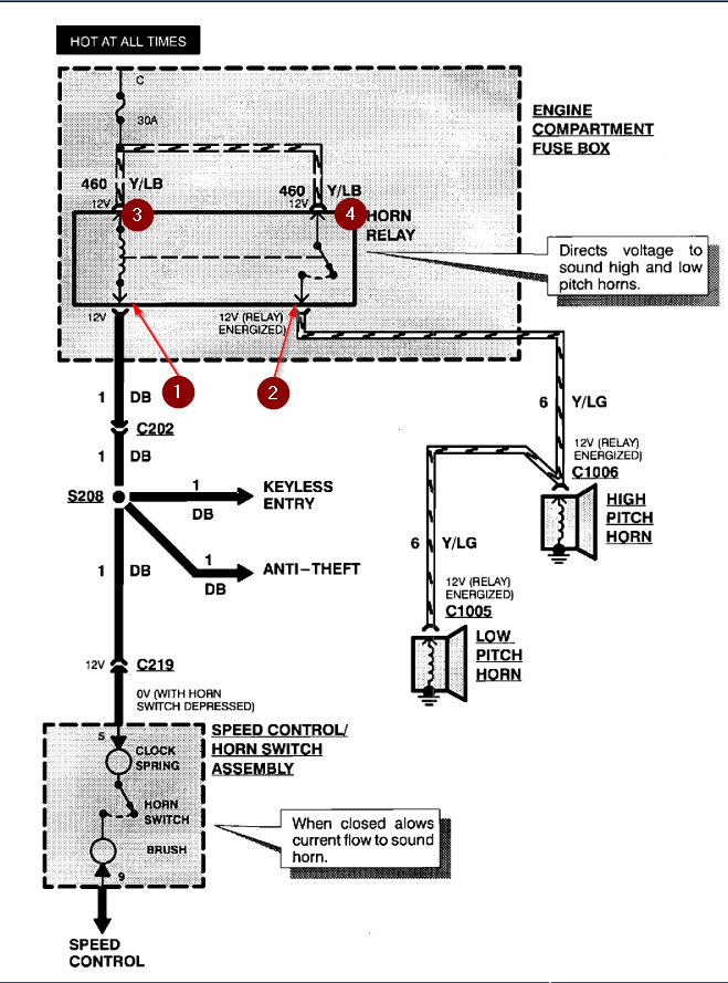
1. At the horn - yellow/light green wire - pulled both connectors - probed the clips with the light circuit tester - tester did not light up.
2. At the harness under the driver side panel (coming in from the hood) - peeled back insulation and probed the wire with light circuit tester - tester did not light up.
3. Found clip under steering holding the dark blue wire - probed the hole of dark blue wire with light circuit tester - tester lit up.
4. Turquoise Blue box under the dash above the gas pedal (I think it's the airbag module - peeled back the insulation on yellow/light green wire and tested with light circuit test - tester lit up.
5. Power Distribution Fuse Box under the hood - tested Fuse and Relay Ports with circuit tester - tester lit up.
6. Fuse and Relay - Fuse is good at Power Distribution Fuse box - I swapped out the Relay with one that I know is working.
After swapping out that relay - I went back and tested items 1-4 with the same results I have listed.
I know a likely option is the clock spring (as my ABS light flashes and cruise control doesn't work). However, I would like to rule all wiring issues - the people we purchased the truck from had pulled out an alarm system and left the wiring for power doors, lights, (and possibly horn) a mess.
So what do I need to try next?
Saturday, April 25th, 2020 AT 9:56 AM








