Wednesday, September 27th, 2023 AT 8:25 AM
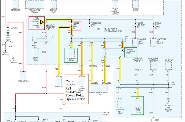
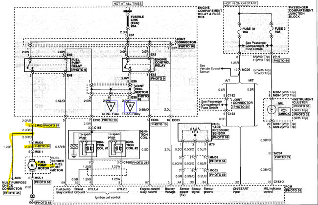
The car listed above caught fire and melted all the wording hoses and belts. Suspension and front end melted too. Since then I've replaced the belts hoses and put a whole wire harness in. It's also got another ECM because I figured that when it melted it shorted out something. And the front end has new CV axles and struts. I was checking fuses, and the hazard light fuse was blown. When the car caught fire the hazard lights were on. So, the switch was on. Now when I put a good fuse in the hazard light fuse spot the fuel pump would come on without the key in it. I hooked the switch up and turned the hazard light off and now the fuel pump will not come on with the key. I checked the pump, and it works, and I've got power to the relay under the hood. I'm stumped.
























