Sunday, June 9th, 2013 AT 2:40 PM
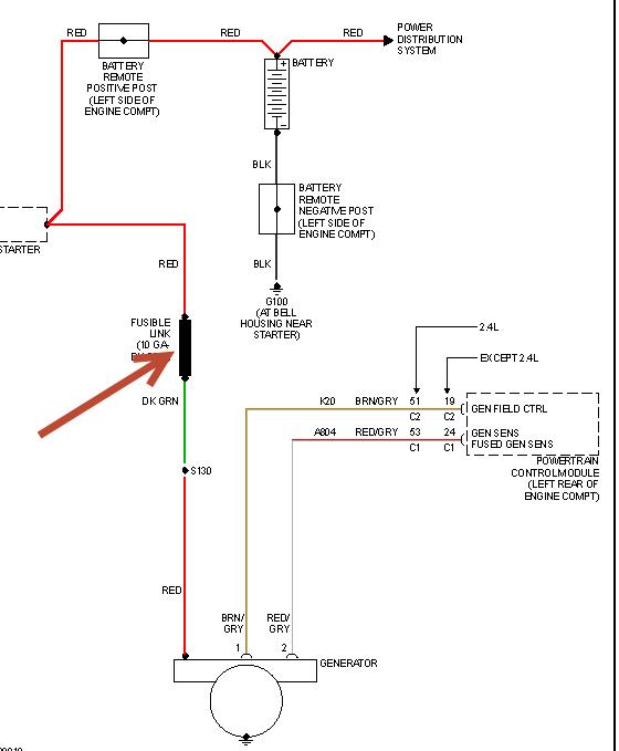
I changed the alternator and battery on my car and now the car drained the battery I charged the battery and the car died out slowly the a/c would stop working the radio turned off and all the lights start dimming out when I got the alternator to charge the car did not want to accelerate I fixed that problem the car ran good yesterday afternoon and today I was on the highway and my warning lights came on my car lost power and it wouldn't shift gear and then it wouldn't accelerate and now it completely died please help


