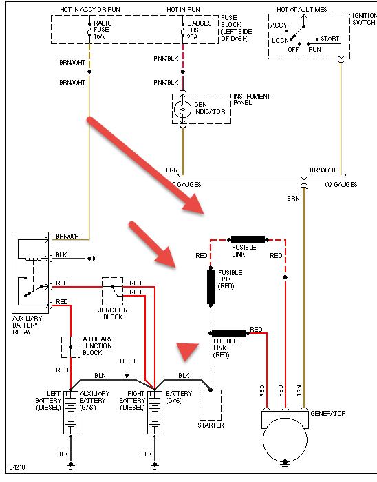
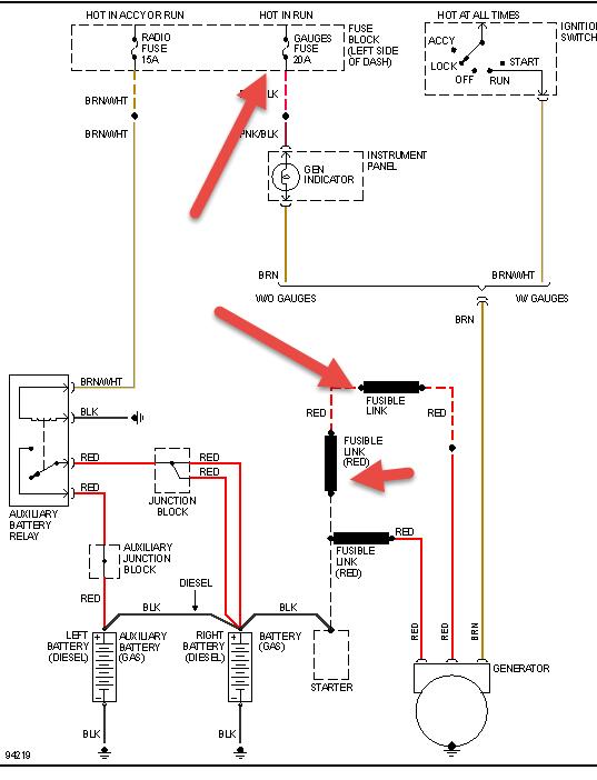
But after being in storage 4 months, battery was dead. I jumped it, but same problems again. Battery not being charged and dash gauges out. I checked fuses and found the 20A fuse for gauges was burned out. However, when I put new fuse in there, fuse panel makes a buzzing sound similar to when keys are left in ignition after vehicle shut off. Tried a couple new fuses- each time that noise started. Put burned out fuse back in just to see what happens, and no noise.
I don't want to spend a bunch of money on mechanics that will say it's the alternator. I know it's not because this happens even after a new alternator installed. There is something electrical going on, but nobody seems to know how to find anything more complicated than a bad battery these days. Help!
Was this helpful?
Yes
No
Thursday, May 13th, 2021 AT 7:55 PM
(Merged)




