Battery was super low at this point after all the failed starts. Fast forward to today. Jump pack on it, first crank it starts right up. I think to myself great - the battery must have been too low. No biggie.
Idle the truck for 30. Turn it off, starts right up. Perfect. Head out for a quick errand. Come back to the truck in the lot. It won’t start.
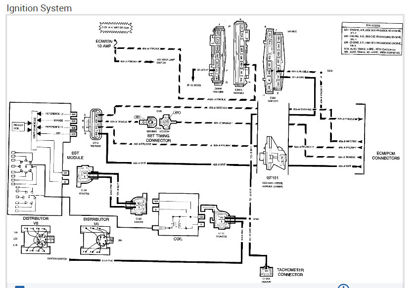
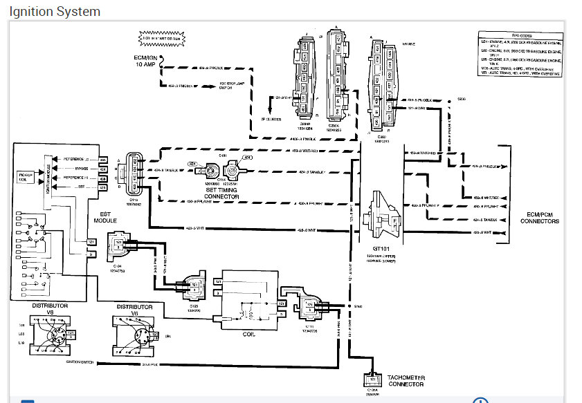
Hasn’t started since. Towed it home. Back to no spark off the coil.
I can hear the fuel pump before cranking every time. I even put gas in it ffs.
Please help. I’m a novice and reaching the end of my rope.
Edit: Tank, fuel pump, filter, and rear lines were replaced last year because they were rusted out.
Sunday, November 19th, 2023 AT 5:53 PM







