P0353 code?

2008 TOYOTA COROLLA
123,556 MILES
Avatar
JOSEPH AMOAH
  • MEMBER
  • 1 POST
I Diagnosed and it give me code: P0353 ignition coil. Be primary secondary circuit.
Aug 4, 2016 at 4:23 AM
Repair Safety Notice: This information is for general instructional purposes only. Vehicle repair can be dangerous. Verify all information, follow manufacturer service procedures, use proper tools and safety equipment, and consult a qualified repair shop when needed.
Advertisement
Avatar
DANNY L
  • AUTOMOTIVE REPAIR CONTRIBUTOR
  • 5,648 POSTS
Hello, I'm Danny.

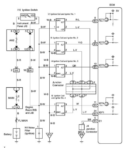
Here is the information you requested regarding the code P0353 on your car - Ignition Coil 'C' Primary- Secondary Circuit. I've attached picture diagnostic steps below to help you diagnose this particular code for your car. Hope this helps and thanks for using 2CarPros.
Dec 19, 2020 at 10:47 PM
Advertisement
Avatar
JD0109
  • MEMBER
  • 7 POSTS
P0353 #3 coil misfire. Tried switching #1 and #3 coils . cleared codes, ran eng , code came back the same. Tried switching #3 and #4 spark plugs. Cleared codes, ran eng, ck eng light came on with same code. It would seem the coils and spark plugs are ok. Since the code is always po353 #3 coil. I'm thinking a sensor like cam or crank is sending a false signal to computor. Witch is telling #3 to misfire. I don`t know how to check these sensors. What is your feeling on what is wrong.
And please explain how to repair. Thank you
Dec 21, 2020 at 9:51 AM (Merged)
Avatar
STEVEW84
  • AUTOMOTIVE REPAIR CONTRIBUTOR
  • 673 POSTS
You still have a fuel injector. See if you are getting power and ground to your fuel injector. If it is easy, try swapping fuel injectors.
Dec 21, 2020 at 9:51 AM (Merged)
Avatar
STEVEW84
  • AUTOMOTIVE REPAIR CONTRIBUTOR
  • 673 POSTS
I forgot to ask, is it misfiring?
Dec 21, 2020 at 9:51 AM (Merged)
Avatar
CORMECH
  • MEMBER
  • 4 POSTS
You need to measure the voltage at the black and white wire at the #3 coil with the key on. It should be battery voltage. If the voltage is okay you need to check to see if the white and black wire is grounded properly. You will need an ohm meter. Check for continuity to ground. If your ground is okay check to see if the IGT wire (gray) has continuity from the coil to the computer, if it is okay check and make shure that the wire is not shorted to ground. If this is okay do the same for the IGF wire(blue and yellow).
Code P0353 usually sets when the computer sends an IGT signal but does not receive a confirmation signal via the IGF wire back to the computer.
Hope this helps.
Dec 21, 2020 at 9:51 AM (Merged)