Car ran quite hot last Friday (221* on my scanner) in heavy traffic tripping the SES/MIL light. I pulled codes and found a P0128 so I changed the coolant temp sensor and cleared codes.
Drove it for while with no MIL light and it ran right at 201* the entire drive. I came home and let it idle and in about 5 minutes is was right back up to 224* at which time the fans came on at a very slow speed. They ran for 5 minutes dropping it to 217* when they shut off. I decided to go ahead and replace the serp belt due to cracks when I noticed some bearing play in the water pump so I replaced the water pump. Purged the system of air and let it idle. Within 5 mins it was right back up to 224* at which time the fans came on at a slow speed again.
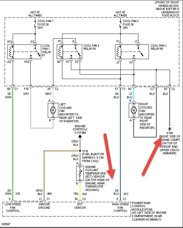
I feel the fans are coming on way to late and at too slow a speed to be effective. If I understand correctly, this vehicle has 2-speed fans, if this is true, High speed is not working. I'll also point out that when the AC is on both fans run continuously at slow speed.
I've checked the two cooling fan fuses and they are good, I also checked three cooling fan relays by swapping them around and it made no difference so I think all the relays are working but I am not 100% sure.
Car does not run over 199-200* when the AC remains on and/or at night when it's cool out. It's only doing it during low airflow through the radiator periods above 80*.
If you could shed some light on this issue I sure would appreciate it.
Thanks
Sunday, February 23rd, 2014 AT 9:39 PM



