Sunday, December 7th, 2008 AT 9:02 PM
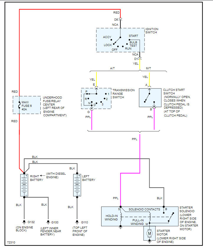
Replaced defective starter. Installed new starter and go to hook battery up and you can hear the cylinoid engaging and the truck tries to start, keys are not in the ignition. I was told it was the starter relay or the ignition switch. Where is the starter relay located. Thanks










