Sunday, July 1st, 2007 AT 9:07 PM
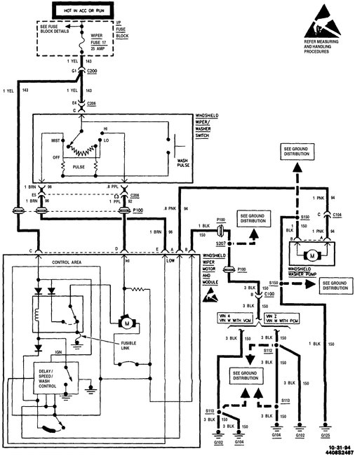
Chevy S-10 Extended Cab Pickup. !999-Standard-130,000 miles-4.2L. Windsheild Wiper Fuse Blows out when I start vehicle. I Unplugged the wiper motor and got the same result. Is there anything that I can look for, Such as relays or do I have a short in the system? Thanks, Mike.

