Sunday, October 15th, 2017 AT 11:53 AM
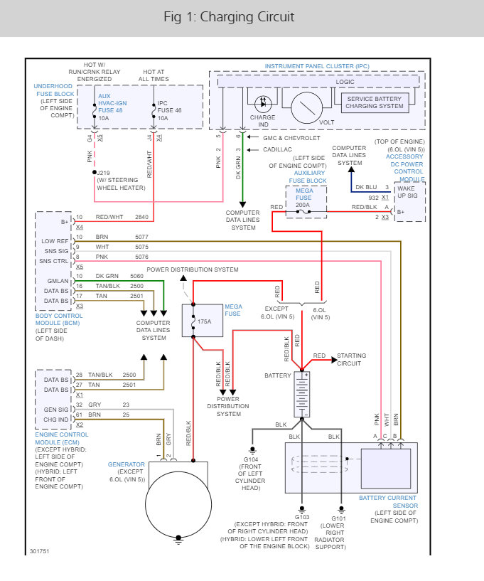
All the lights (headlights, dash, dome, tail, etc.) On my SUV have been dimming a lot lately and I am not sure why. The charging system light comes on from time to time but it does not stay on. Just recently replaced the belt, tension-er, and idler pulley but it continues. Removed and cleaned the ground connections, cleaned the battery terminals, and removed the alternator and cleaned its connectors and the problem persists?




