Sunday, March 16th, 2014 AT 9:09 AM
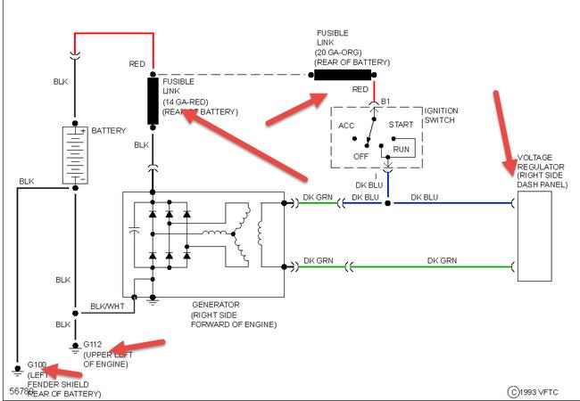
I have a 87 omni I have replaced the alternator and regulator 4 times now, is there something grounding in the circuit or is it just possible that all 4 alternators are just defective. I have removed all fuses and used a test light between the ground post on the battery and the ground cable to the car and the light comes on as if someting is still completing the circuit. Any ideas your feedback helps, Thank you.


