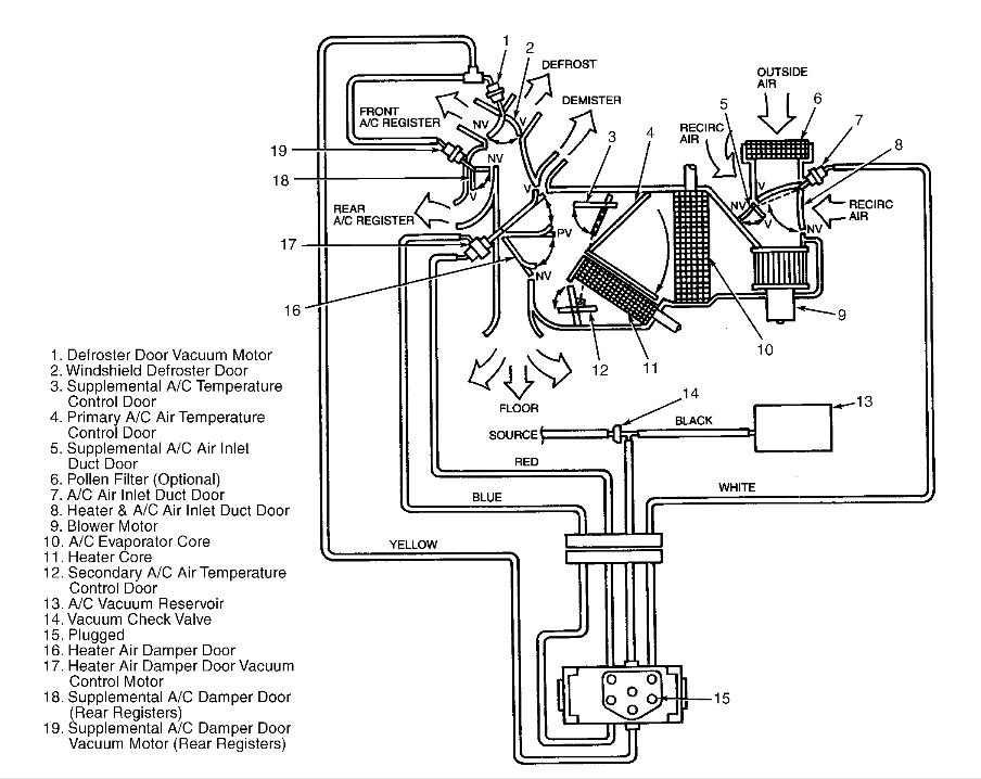
The blend door actuator hasn't been working for quite some time, and I had recently replaced it with a new one, except that the new one upon being plugged in will not move like the old one used to.
I've looked at the cables and even tried to put the old one back in to see if it would move while I adjusted the heater
What could be the issue?
Note: the blend door works fine and isn't jammed I can manually adjust it to get it to switch from heat to AC
Wednesday, August 8th, 2012 AT 4:31 PM



