Wednesday, July 13th, 2011 AT 1:56 AM
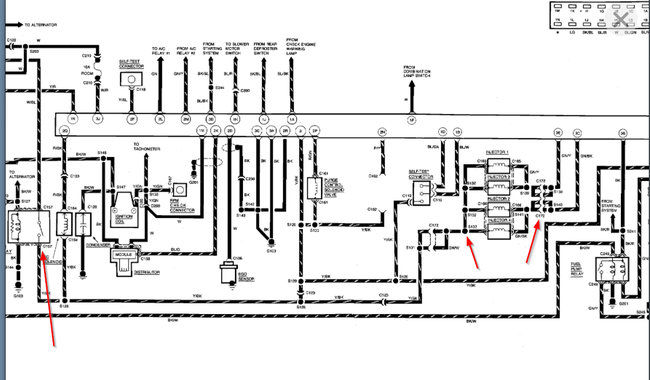
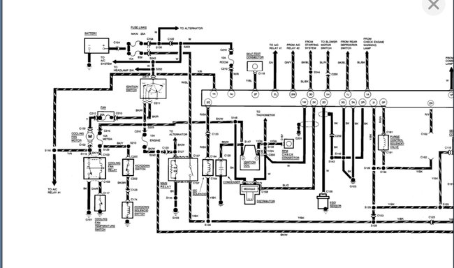
Ok I bought a NOID test kit the light for ford TBI could not be plugged in as the prongs were 2 far apart so I used the one marked for " GEO"being as I can remember the Geo and the Festiva were both produced by Mitsubishi plugged it in and cranked the engine, the light did not blink or show a light. I also checked the spark and it is getting spark to the plugs, what do you think?



