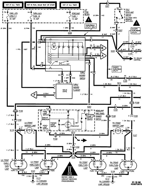
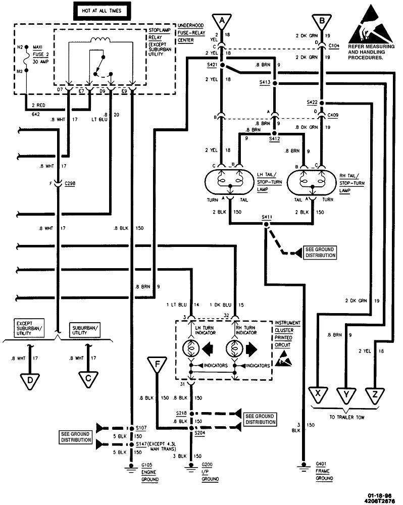
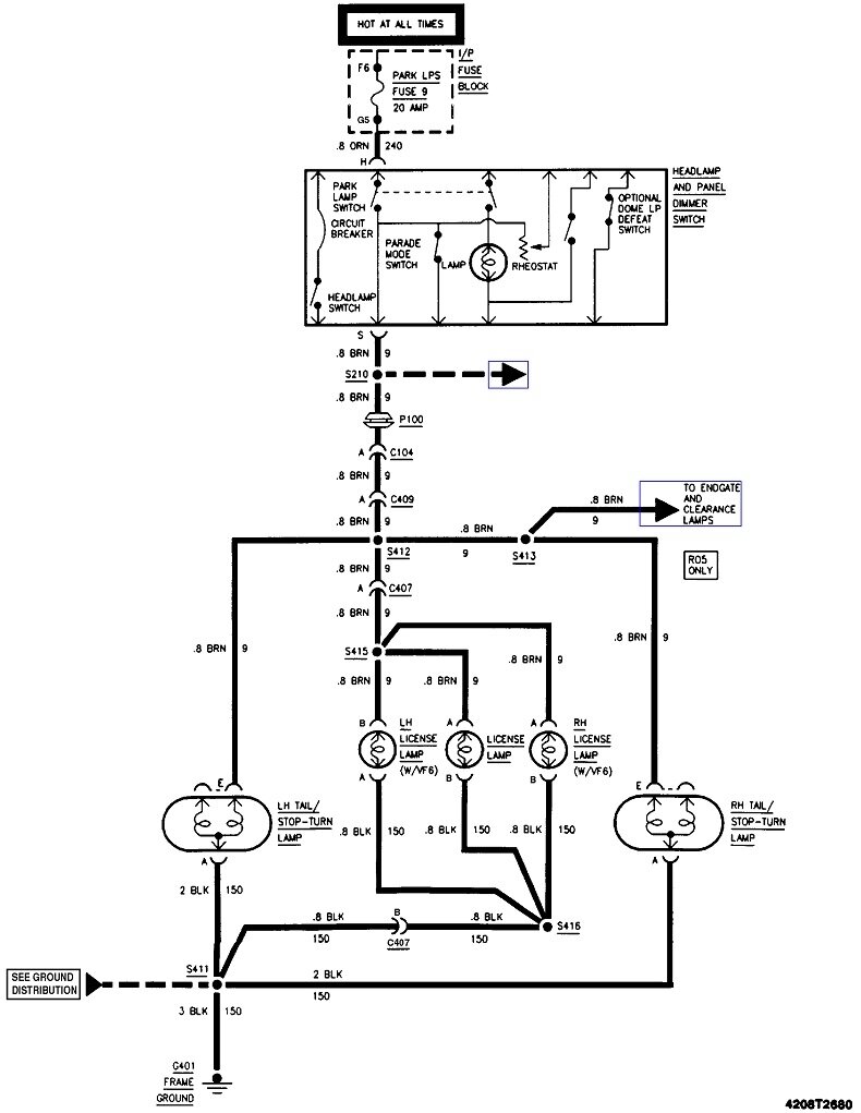
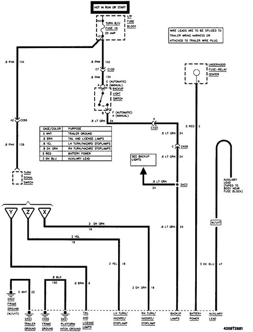
Monday, February 27th, 2023 AT 4:41 PM
I bought this truck as a project truck and the taillights were torn out. So just looking for a diagram to get new set wired up right. Any help is greatly appreciated.




