Monday, December 20th, 2021 AT 7:07 PM
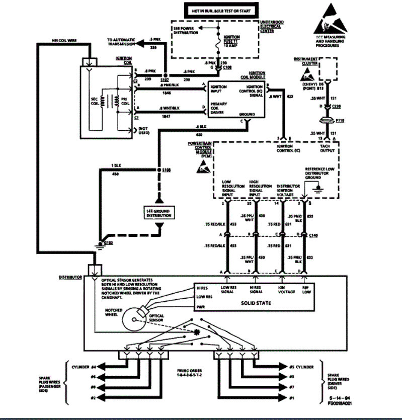
Car listed above is a Z28 LT1 with rebuilt 4L60e a bunch of new parts, but these seem pertinent: new heads, injectors, plugs and wires, distributor, Opti spark, timing chain, ICM, coil, battery, starter, fuel pump-255LPH High Performance In-tank Fuel Pump from UltimateComponents. Anyway, I drove it into the garage to change the fuel pump which only had max 35PSI at key on. Now it won't start. Double checked all the wiring at the pump. It just turns over and over and over. Put a battery booster on it to ensure good spark. No spark to plugs. Fuel rail at key is now 50PSI. At a loss to proceed. Thanks for listening.







