Tuesday, January 2nd, 2024 AT 4:51 PM
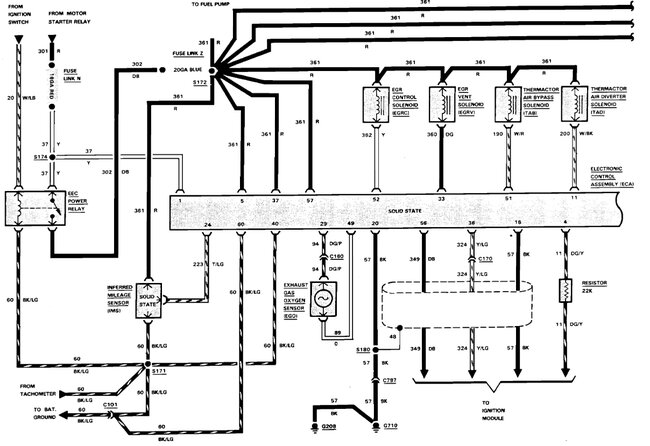
For starters, I installed a new coil, TFE on distributor, fuel pump relay, and I still have no spark. The fuel pump relay will not pull in nor will the EEC relay. Turn the key on no fuel pumps no injector power but jump out FPR and the pumps come on but, still nothing else. I get one spark when I let go of the key, I have 12v to the coil, rotor turns. Next for me is a new distributor or EEC, maybe. I'm confounded




