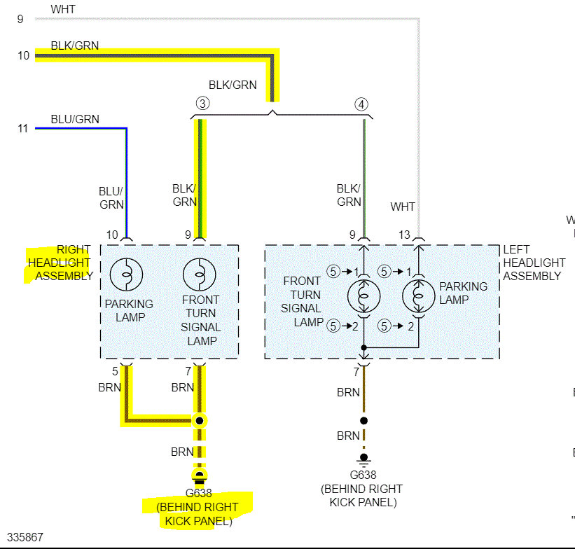
I tried to remove the indicator bulb and put it on the left side indicator socket, both the daylight bulb and indicator are on and working properly and the left side indicator bulb does not work on the right side
Saturday, February 26th, 2022 AT 9:59 AM


