Friday, January 22nd, 2021 AT 7:30 AM
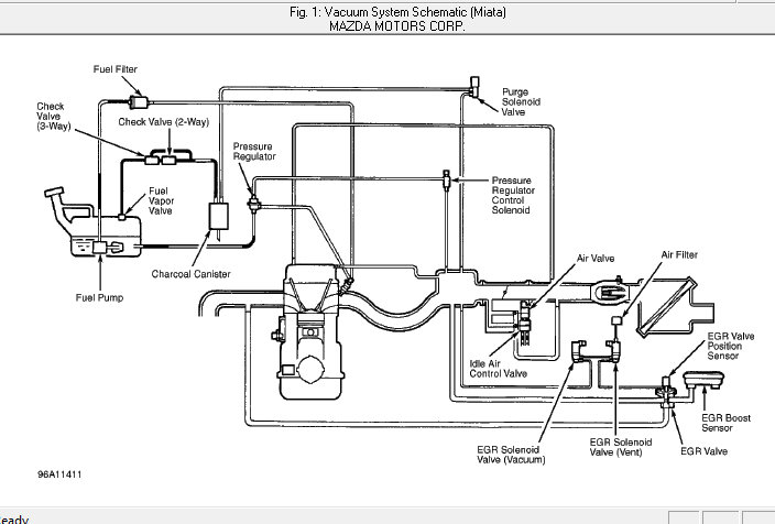
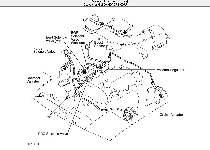
I have hoses disconnected and connected wrong. I really need vacuum hose diagram for my specific car listed above, LX model sedan with a 1.5l L4 dohc engine.



