Tuesday, April 10th, 2018 AT 6:02 PM
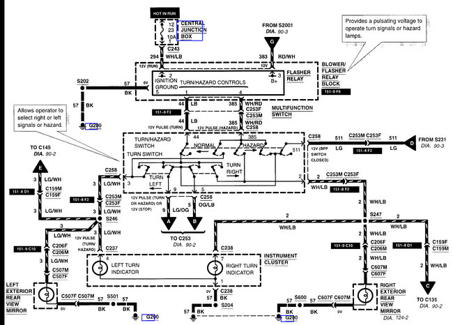
My turning signals/hazards are not working, will not turn on. I have no idea how to read the relay map. Not sure which one to check, checked the fuse and it is good. Help I am a nurse not a mechanic.








