Friday, September 6th, 2024 AT 7:46 AM
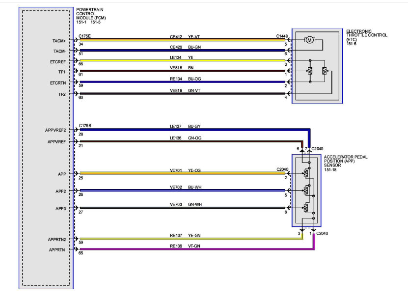
So, the current codes were those in the 3 first pictures. I deleted them to see what stays, but the check engine light went off so I drive it to see how it acts and there is barely any throttle response. Parked it and rescanned it but no current codes were available, only pending ones which can be seen in the last picture which has my thumb on the scanner. I have had a charger once do that and I cannot remember if it was the throttle body or what it was. Anyways, I looked under the hood and someone has already installed a new one thinking it might be it. While parked I can rev it now with the check engine light being off but once you drive there is no response. Also, I tried first to check on the engine mount by powering gas and pedal but there was zero response, I could not even get the engine to move a bit.























