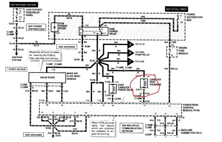
After engine replacement, the vehicle started stalling at distance of 40km, when I diagnose, I pick P1451, P0135,P0155 and P1000. I have solved O2 sensor issues and left with P1451. Please I need to know the location of this Evap vent control solenoid. I attached below picture of the diagnosis.
Sep 14, 2021 at 3:26 AM



