Wednesday, December 28th, 2022 AT 9:14 PM
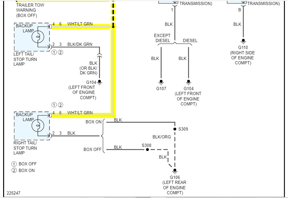
I'm trying to figure out which wore coming out of my taillight wire harness powers my reverse light. I'm installing an aftermarket backup camera and I've been looking online and I'm pretty sure it's white with light green strip but would like to be for certain before going farther.


