Wednesday, January 5th, 2022 AT 12:45 AM
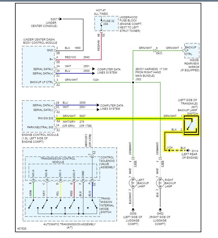
When I put the gear in reverse both reverse lights do not come on, but if you partially engage the gear in reverse both the lights come on even the reverse camera comes on. I am trying to locate the rear light fuse, maybe it's loose, but can't seem to find it. Should I check the reverse switch as well? Is there any test I can do with the reverse switch with a multimeter? Any advice?





