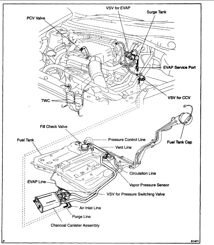
1) New Gas Cap.
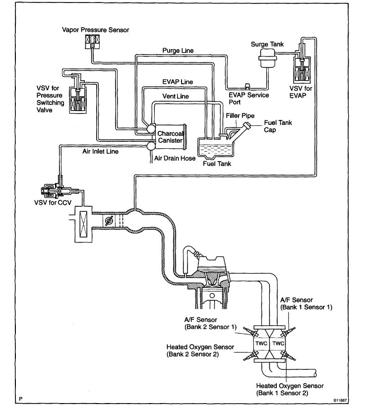
2) New Purge Valve.
3) New Charcoal Canister.
4) New Idle Control Valve (valve body was supposedly
cleaned).
5) New PCV.
6) New MAF.
7) New Gas neck filler tube.
It's really hard finding a competent shop much less one that cares to venture beyond simple OBD2 reading.
What else could be the problem with this issue? Any advice appreciated. Thanks.
Friday, September 30th, 2022 AT 8:54 AM




