P0462 code came up suddenly?

2003 CHRYSLER PT CRUISER
65,000 MILES • 2.0L • 4 CYL • 2WD • AUTOMATIC
Avatar
JERRYSIDDOCK
  • MEMBER
  • 58 POSTS
this code came up suddenly and without warning or symptoms other than the fuel gauge needle suddenly dropped and the empty gauge icon came on
is there a wiring diagram available or what color wire goes to the fuel sensor?
Jan 8, 2026 at 7:29 AM
Advertisement
Avatar
KRAKENAUTO
  • CERTIFIED EXPERT
  • 39 POSTS
I am only showing a 2.4 engine that year. If that is correct (not a 2.0) please review the below and the photos attached.

P0462 - Fuel Level Sensor Circuit Low Input
There are a few things that can cause the issue including a
Fuel Level Sensor, Instrument Cluster, Wiring or Connectors.

Your fuel level sensor is part of your fuel sending unit.
Jan 8, 2026 at 9:37 AM
Avatar
JERRYSIDDOCK
  • MEMBER
  • 58 POSTS
you're right, it is a 2.4, sorry about that. the fuel sending unit is in the tank? i wonder if i can drive it like it is if i keep it topped off?
Jan 8, 2026 at 3:53 PM
Advertisement
Avatar
CARADIODOC
  • CERTIFIED EXPERT
  • 34,308 POSTS
Hi guys. Excuse me for butting in. I was waiting to learn the solution.

This is very similar to a problem on the early to mid '90s Caravans. It had a very simple fix, but it required the pump assembly be removed from the tank. You can drive the vehicle this way, but in the case of the Caravans, almost every one that developed this problem had the exact same symptom. That is, the fuel gauge read correctly when the tank level was between "half" and "full". When the level reached 1/4 tank, the gauge dropped to "empty", then it resumed reading properly by somewhere between "Empty" and 1/8 tank. There was just that small window where the gauge dropped out.

The difference was the Caravans had two sensing elements, one for the gauge and a different circuit for the "Low Fuel" warning light. The PT Cruiser does both functions with one circuit and one sensing element, so both symptoms are related and will occur at the same time.

The problem was the metal finger on the movable contact didn't put enough pressure on the resistor element to make good contact. For those, the fix was to pop the float arm off with the contacts on it, bend those contacts so they stuck out just a little more, (as little as 1/16" more), then reassemble everything. You could get a new fuel level sensor that just clipped onto the pump housing, but chances were good it would develop the same problem.

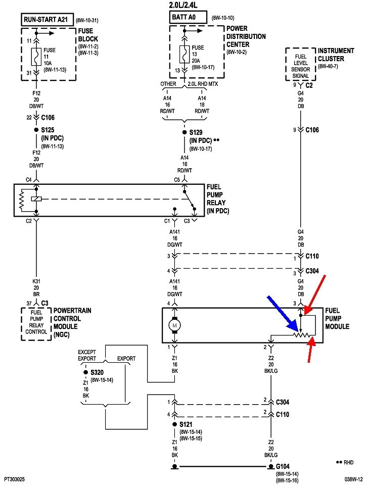
The diagram is shown below and includes something different than what I'm used to seeing. That is the line between the two red arrows. I might be getting into an area now where KRAKENAUTO may have to correct me, but I'll share what I think is going on. On the older Caravans, when the poor contact developed on the sending unit, the only symptom was the gauge reading "empty". There were no self-tests and no fault codes related to anything with this system. When the bad contact occurred, it was at the point of the blue arrow. Testing would show an open circuit, (break in the circuit). On this diagram, the addition of that single circuit between the red arrows means with a break at the blue arrow, there would still be a path for current to flow through the sensing element. That is approximately 2500 ohms. The computer in the instrument cluster would read that very differently compared to a break in the dark blue wire going to the pump assembly. What I'm trying not to say is my diagnosis might be incorrect. Any break in the circuit on older models results in the gauge reading "empty". Here, the computer can differentiate between a break at the moving contact vs. a break in the wire running to the assembly. If that assessment is correct, the fault code is indicating a break somewhere other than by my blue arrow, and you should continue the diagnosis that KRAKENAUTO has started.

What I'm also unclear on is voltage for this type of sensor originates in the instrument cluster, then gets "pulled" down by the circuit, depending on the fuel level. With a break in the circuit, the voltage will remain high, resulting in a different fault code. You have a code for signal voltage too low. That would be more likely caused by the dark blue wire being grounded, but that should make the gauge read "full". I'll be waiting to see how this turns out. I hope I haven't needlessly added more confusion to this story.

If you guys do find the sensor has a weak contact, I included the best photo I could find. I added arrows in the second one to point out some details. The orange arrow is pointing to a black plastic clip that you squeeze to pop it off. At this point there's at least two different designs, depending on the supplier of the sensor. The two pink arrows are pointing to the places where the metal float arm is snapped on. The arm can be popped off by hand or with a small flat-blade screwdriver. On one design, once the arm is off, the green arrow is pointing to the plastic barrel that has to be squeezed on the backside to allow it to be pulled off. With it off, look on the back to see the two contacts that need to be stretched out just a little. With the other design, that white plastic swivel has a metal barrel going through it that acts like a rivet. It can't be popped off, so you have to bend it out just enough to allow room to bend the contacts.

If you do need to replace the sensor, I didn't see it available separately, but I do know the older Caravan sensors were available through the dealer's parts department. You could solder the wires to it if you wanted to, but they came with the two wires with terminals ready to plug into the housing's connector.
Jan 8, 2026 at 7:38 PM
Avatar
JERRYSIDDOCK
  • MEMBER
  • 58 POSTS
okay, turns out the fault was in the wiring where it loops down from the tank and shifts horizontal to run under the chassis a rodent had aggravated an intermittent open. thanks for your help
Mar 31, 2026 at 1:11 PM
Avatar
CARADIODOC
  • CERTIFIED EXPERT
  • 34,308 POSTS
Dandy. Happy to hear you solved this without having to drop the tank. Please come back to see us again.
Mar 31, 2026 at 1:25 PM