Sunday, July 22nd, 2018 AT 2:30 PM
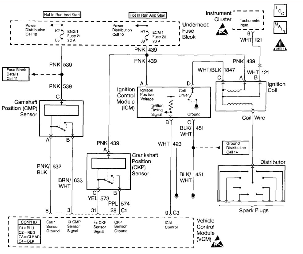
Cranks but will not start. Have fuel pressure. Replaced crank sensor, oil sender, ignition coil, ignition module, fuel pump relay, distributor module. Still have no power coming out of coil.





