Wednesday, June 24th, 2020 AT 9:47 PM
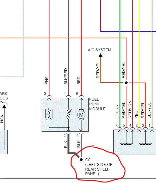
So I replaced the fuel pump to my car and come to find out there is no power to it. So I replaced the relays with ones I had off a parts same model car. I have and I still have no power to my fuel pump. So I’m wondering what can be causing the problem and if it can be a ground wire problem where would that be located?




