Tuesday, June 6th, 2023 AT 5:27 AM
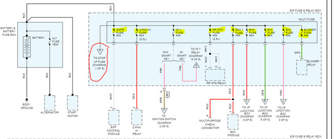
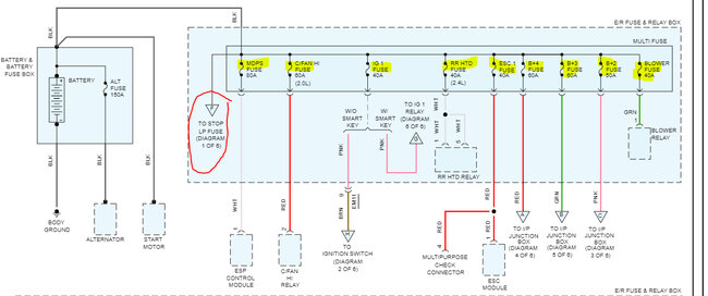
None of my lights on and in the car are working except for my brake lights. My car won’t crank or start. When I push the push to start button, it turns blue and does nothing. The horn works, but my remote key fob doesn’t work since there is no power to the car. Battery has been tested and it is fine. What do you think the issue might be? I don’t hear any clicking or turning over when I push the push to start button.



