This has made no change in the problem. I am at a loss as to where to start. Maybe the ASD relay, here are some things to consider:
1. Key turned to "ACC", nothing turns on however the "1" stuff works (lights and anything not requiring the ignition switch to be "on").
2. Key turned to "on", everything appears to go dead, however voltage to the dash, cig lighter, fluctuates at around 4-6 volts. Dash idiot lights barely glow, sometimes. And sometimes I get a faint "click" or 2 from under the hood. That low voltage state seems "normal" to what I was seeing while the ignition switch was in "start" before this problem.
3. Battery terminals always show 12.3-12.5 volts in any state. All battery connections grounds are tight and clean. There were no issues starting and running the vehicle before this.
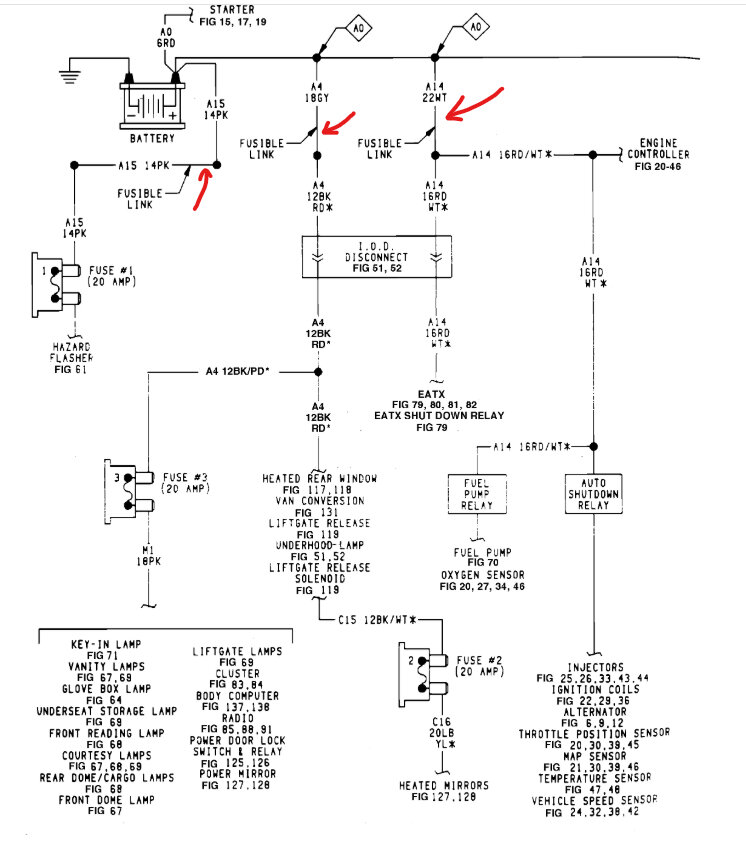
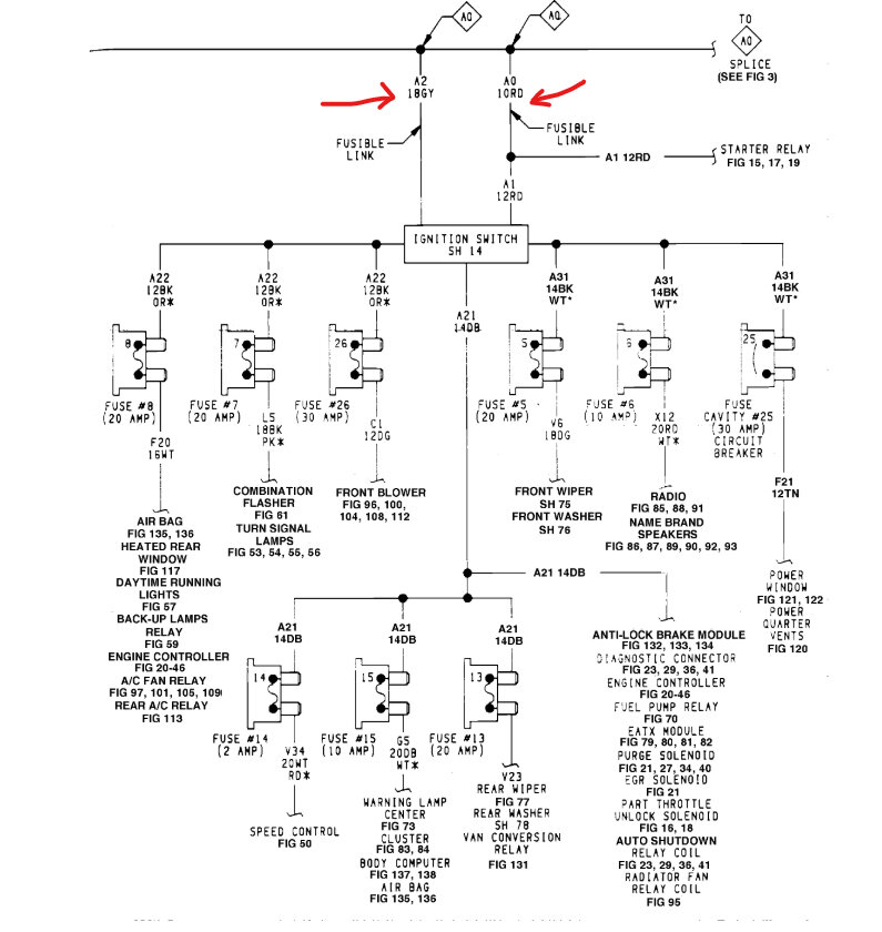
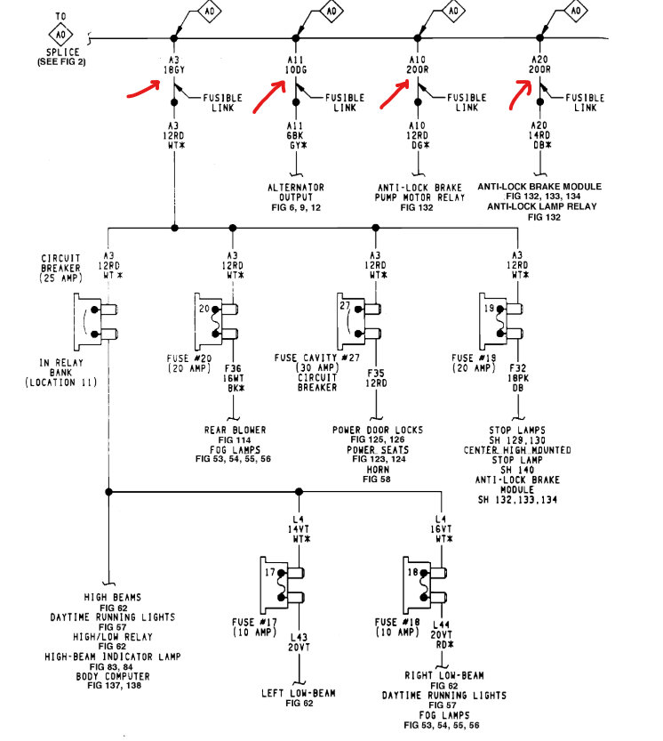
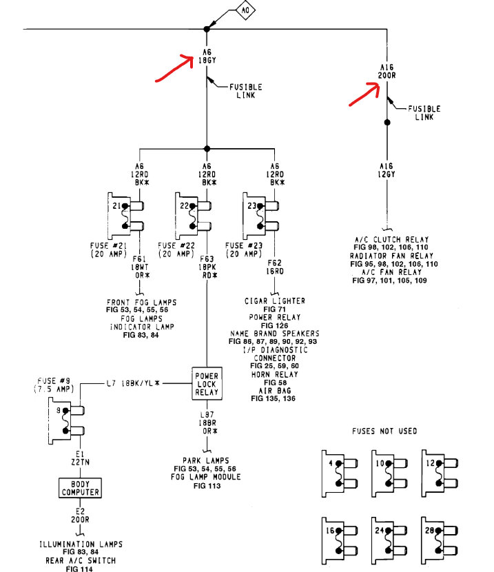
I suspect a stuck/dirty relay, possibly a connection? An ignition switch pin diagram would help me trace things, also. Thanks for your help!
Saturday, January 25th, 2025 AT 5:07 PM





