Thursday, March 24th, 2022 AT 12:06 PM
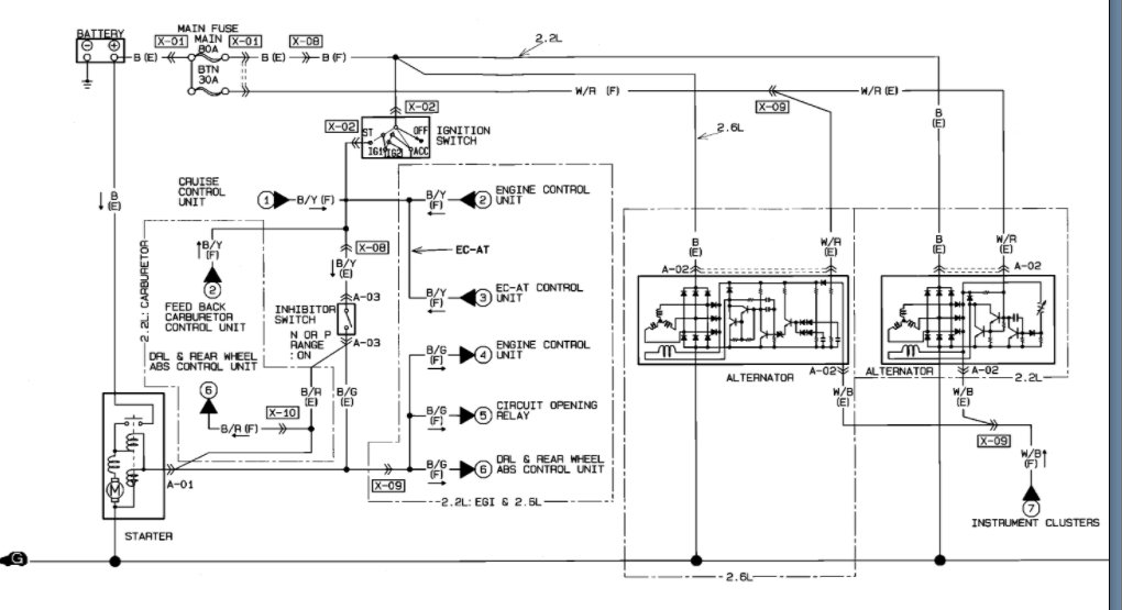
My brother got this truck listed above, he drove it home 4 hours+ when he got it, that was a month ago, he had drove two days ago and then ran the battery drained. So, we went to order a new alternator, but they didn’t have the one that came out of the truck (not the right one they said). We got the right one turns out the alternator plug was never plugged in to the old one because when he went to plug it, it turned out it was the wrong plug. Went to the junkyard cut and spliced them on as a test, changed out battery connectors (not the cables). I went to turn on the car and there was no power. I’m completely lost. He did it all himself, lol.

