Thursday, September 14th, 2023 AT 3:32 PM
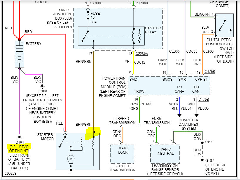
Hi there. The car listed above has trouble starting on hot sunny days. All I hear is a click. At night it starts with the first turn of the key. I’ve replaced the battery, the starter, and the smart junction box which contains the starter relay. I tested with a multimeter and whenever I turn the key and it doesn’t start there’s no voltage making it to the starter. I do the same test at night, and I get voltage to the starter, and vehicle starts.




