Friday, February 21st, 2020 AT 5:32 PM
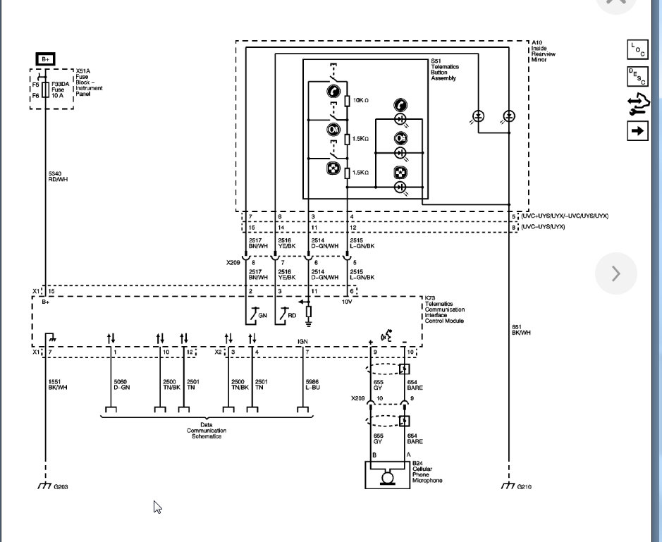
Hi I have the vehicle listed above it works great except the microphone doesn't work or the OnStar light. I can press the button and OnStar answers but the indicator light won't turn on and when I make phone calls I can hear them perfectly but they can't hear me so I thought, of course, replace the microphone so I did that and still the problem remains. I am searching for software or hardware answers. Thank you







