Running rough, codes 13 and 21

1992 NISSAN PATHFINDER
150,000 MILES • 3.0L • 6 CYL • 4WD • MANUAL
Avatar
ROBERT RIFFE
  • MEMBER
  • 40 POSTS
Truck was running with newer engine in it. But was really shaking the hood. Not misfire. But more like it had bad gas. Code 13 and code 21. Which plug on the engine side, is the MAF harness connected to. I have been working on this truck for three months. And i am ready to put a match to it. Can you help?
Feb 2, 2019 at 12:58 PM
Repair Safety Notice: This information is for general instructional purposes only. Vehicle repair can be dangerous. Verify all information, follow manufacturer service procedures, use proper tools and safety equipment, and consult a qualified repair shop when needed.
Advertisement
Avatar
JACOBANDNICKOLAS
  • AUTOMOTIVE REPAIR CONTRIBUTOR
  • 110,190 POSTS
Hi and thanks for using 2CarPros.

The two codes are really separate from each other. One deals with an ignition issue and the other a coolant temperature sensor, either of which can cause a rough idle.

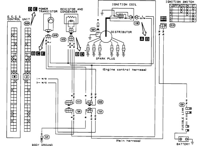
What I have done is attach the diagnostic flow charts for both conditions. However, I had to attach them in picture form. Read through them and see if they help. If there is something you can't read on them, let me know.

________________________________________

DTC 21
The ECU did not detect the ignition primary signal during starting or running.

Code 21 Ignition Signal Diagnostic Chart / See Pictures 1-4

_______________________________________

DTC 13
The ECU detected an open or shorted circuit. (An abnormally high or low output voltage is entered.)

Code 13 Engine Temperature Sensor Diagnostic Chart / See Pictures 5 - 8

______________________________________

Let me know if this helps or if you have other questions.

Take care,
Joe

Feb 2, 2019 at 10:43 PM
Advertisement
Avatar
ROBERT RIFFE
  • MEMBER
  • 40 POSTS
I will check in the morning. thank you
Feb 3, 2019 at 12:03 AM
Avatar
ROBERT RIFFE
  • MEMBER
  • 40 POSTS
Was told the 21 was a faulty MAF. But i didn't think it was. the engine ran rough and then all the sudden will just shut off as if it loss all spark. Reset battery and will start.
Feb 3, 2019 at 12:06 AM
Avatar
JACOBANDNICKOLAS
  • AUTOMOTIVE REPAIR CONTRIBUTOR
  • 110,190 POSTS
It almost sounds like a crank angle sensor. This one is in the distributor. Here are the tests for the sensor. Figured I would add them if you needed. That could tie into the DTC 21. Picture 1 correlates with these directions.


1. Leaving terminal connected, remove crank angle sensor.
2. Disconnect power transistor connector (to prevent electrical discharge from the ignition coil, avoiding possible electrical shock).
3. Turn ignition switch on.
4. Connect a volt meter between terminal 3 and ground.
5. Rotate shaft slowly and check for ON/OFF 5 volt signal.
6. Connect a volt meter between terminal 4 and ground.
7. Rotate shaft slowly and check for ON/OFF 5 volt signal.
8. Inspect rotor plate for damage or dust.
Replace the sensor if it fails the above tests.

Let me know what you find.

Joe
Feb 3, 2019 at 6:31 PM
Avatar
ROBERT RIFFE
  • MEMBER
  • 40 POSTS
Will do. Thank you. Its nice to have help. Everybody here says they'll help but never happens.
Feb 3, 2019 at 8:02 PM
Avatar
JACOBANDNICKOLAS
  • AUTOMOTIVE REPAIR CONTRIBUTOR
  • 110,190 POSTS
Happy to help. And, I know the feeling... LOL

Take care and let me know what you find.

Joe
Feb 3, 2019 at 8:31 PM
Avatar
ROBERT RIFFE
  • MEMBER
  • 40 POSTS
No problem. I will let you no problem.thanks again. I think you may be right About this. If it wouldn't make the wife upset, i would do it now. Lol
Feb 3, 2019 at 9:29 PM
Avatar
ROBERT RIFFE
  • MEMBER
  • 40 POSTS
Hey Joe, i put the EMC in my truck, that came with the engine i put in the truck. But my original EMC was working. But they both were doing the same stuff. If it matters. My question is, do you think they need to be hit by a dealer to reset or have the right program?
And i put my other crank angle sensor in. Distributor it didn't start. I am fixing to go do the test you showed me last night. Just getting off work. Will let you know more in a bit.
Feb 4, 2019 at 3:06 PM
Avatar
ROBERT RIFFE
  • MEMBER
  • 40 POSTS
Oh yea, the continuity from the resistor did not have any reading but the other did. I was suppose to b to h and then b to i right? Not all three at once?
Feb 4, 2019 at 3:12 PM
Avatar
ROBERT RIFFE
  • MEMBER
  • 40 POSTS
B to h did not read. I am going to check it again in a minute.
Feb 4, 2019 at 3:13 PM
Avatar
ROBERT RIFFE
  • MEMBER
  • 40 POSTS
It is b to d that do not have continuity. the coil to the resistor has nothing. With key off or on. Going to try that other test now.
Feb 4, 2019 at 5:00 PM
Avatar
ROBERT RIFFE
  • MEMBER
  • 40 POSTS
The second test was all good with the crank angle sensor. It was reading and when i turned it it moved up 5 or so on the ohms.and the other test b to d was in fact testing also. I cant get it to fire off though. The MAF has power going to it but cannot start it to check MAF. Why would it run, shut off and just turn over? Could it be the MAF is bad. Would that stop it from starting?
Feb 4, 2019 at 6:00 PM
Avatar
JACOBANDNICKOLAS
  • AUTOMOTIVE REPAIR CONTRIBUTOR
  • 110,190 POSTS
Based on what you are saying, you checked it correctly and it sounds good. Tell me. Have you checked to see if it is getting spark?

https://www.2carpros.com/articles/how-to-test-an-ignition-system

Let me know. Also, if you haven't, see if it will start for a couple seconds using starting fluid.

Let me know.

Joe
Feb 4, 2019 at 6:06 PM
Avatar
ROBERT RIFFE
  • MEMBER
  • 40 POSTS
I checked the fire to the coil. After work i am going to check spark to plugs.
Feb 5, 2019 at 10:21 AM
Avatar
JACOBANDNICKOLAS
  • AUTOMOTIVE REPAIR CONTRIBUTOR
  • 110,190 POSTS
Sounds like a plan. Let me know what you find.

Joe
Feb 5, 2019 at 6:42 PM
Avatar
ROBERT RIFFE
  • MEMBER
  • 40 POSTS
No fire to plugs. Think i might put the ECM that came on the truck back in and try it. I do not know what do.
Feb 5, 2019 at 7:08 PM
Avatar
ROBERT RIFFE
  • MEMBER
  • 40 POSTS
We have three days to move and nothing to move with. I am totally stressed. And doctor says stress will make cancer worse. Got to make it run. Thank you for your help. I've learned a little about Nissan. Thanks to you.
Feb 5, 2019 at 7:12 PM
Avatar
JACOBANDNICKOLAS
  • AUTOMOTIVE REPAIR CONTRIBUTOR
  • 110,190 POSTS
Hi Robert,

Don't stress over a vehicle. Tomorrow will come if you worry or not, so hang in there. I think it may be a good idea to try the original ECM. Make sure to disconnect the battery prior to removal and replacement and don't connect the battery until after the ECM is connected.

The only other thing I can think of is the power transistor. Here is a description of it and its function:

PURPOSE
Activates the primary circuit in the ignition coil.

LOCATION
On the intake manifold in front of the distributor

OPERATION
The power transistor is a low current switch. It allows the signal sent from the ECU (very low current) to activate the primary circuit in the ignition coil (much higher current). This induces high voltage in the secondary windings of the ignition coil, providing spark to the distributor cap and plugs.

Picture 1 shows what the transistor looks like.

To test the transistor, using an ohm meter, check for continuity between terminals as per the image 2 below.

Let me know if this helps. Wish I was there to help you out. We'll figure it out.

Take care of yourself,
Joe
Feb 5, 2019 at 7:33 PM
Avatar
ROBERT RIFFE
  • MEMBER
  • 40 POSTS
Okay, I will check it out after i put the ECM back in. Thanks for everything.
Feb 5, 2019 at 7:37 PM
Avatar
JACOBANDNICKOLAS
  • AUTOMOTIVE REPAIR CONTRIBUTOR
  • 110,190 POSTS
Not a problem. Let me know what you find. The more I think about it, the more I question if it is the transistor. You may want to check it prior to replacing the ECM to save time. But, that's your call.

Regardless, slow and steady...

Take care,
Joe
Feb 5, 2019 at 8:24 PM
Avatar
ROBERT RIFFE
  • MEMBER
  • 40 POSTS
Okay Joe. I don't have a resistor up front by distributor. But i think the one on the side of the intake beside the coil might be the one. But i put the original ECM back on it, but haven't tried to start it. So i left the battery (-) disconnected. I was rushed so i didn't connect it. Will try it tonight. but i have two resistors just in case one do not work. Fingers crossed.
Feb 7, 2019 at 6:24 AM
Avatar
JACOBANDNICKOLAS
  • AUTOMOTIVE REPAIR CONTRIBUTOR
  • 110,190 POSTS
It indicates the transistor to be mounted in front of the distributor. Regardless, try without replacing the resistor first and see what happens.

Let me know.

Joe
Feb 7, 2019 at 6:17 PM
Avatar
ROBERT RIFFE
  • MEMBER
  • 40 POSTS
Hey Joe, you still there? I want to send you a photo of a black box i found way up under the dash. Mounted on bracket for gas pedal. Its about 4 inches by, by four with two black plugs.12 contacts on one and 16 on. Other. Fixing to send photo.
Feb 7, 2019 at 6:46 PM
Avatar
ROBERT RIFFE
  • MEMBER
  • 40 POSTS
It is taking my phone awhile to upload video.
Feb 7, 2019 at 6:55 PM
Avatar
ROBERT RIFFE
  • MEMBER
  • 40 POSTS
It started but it will run and then it acts like it drops a cylinder or two. If i work the gas pedal to the floor and back off until it tries to pick back up or i have to feather the pedal until it comes back. It does not have enough power to move the truck.
Feb 8, 2019 at 5:55 AM
Avatar
JACOBANDNICKOLAS
  • AUTOMOTIVE REPAIR CONTRIBUTOR
  • 110,190 POSTS
Have you checked the resister?
Feb 8, 2019 at 9:38 PM
Avatar
ROBERT RIFFE
  • MEMBER
  • 40 POSTS
Hey Joe, i got it to run, but it is really sluggish and wont go above 25 to 30 miles an hour. You don't think the ECM needs to be hit at the dealership? Why wont it pick up speed?
Feb 10, 2019 at 5:12 PM
Avatar
JACOBANDNICKOLAS
  • AUTOMOTIVE REPAIR CONTRIBUTOR
  • 110,190 POSTS
Welcome back:

A step in the right direction!!! Okay, what did you do that got it to run? Does it idle normally? Can you rev the engine in neutral?
Feb 10, 2019 at 7:34 PM
Avatar
ROBERT RIFFE
  • MEMBER
  • 40 POSTS
I changed the ECM back to the one that came in truck. Yes, it will idle at 1. And can rev the engine but it still has a sputter when revving or when i clutch out and give it gas. I have to bring the rpm's up to around 2 or more to get it to move without shutting off. But looses power up hill. But idles and does not have a miss. Sounds really good at idle. But that's the only time it sounds good. Has no get up and go at all.
Feb 10, 2019 at 9:57 PM
Avatar
ROBERT RIFFE
  • MEMBER
  • 40 POSTS
Hey, also, when i took gas cap off there was a lot of pressure that bled off.
Feb 11, 2019 at 6:52 AM
Avatar
JACOBANDNICKOLAS
  • AUTOMOTIVE REPAIR CONTRIBUTOR
  • 110,190 POSTS
The fuel tank pressure is normal. I do have a question. Are you sure the catalytic converter isn't plugged or something blocked in the exhaust?
Feb 11, 2019 at 6:45 PM
Avatar
ROBERT RIFFE
  • MEMBER
  • 40 POSTS
No its not clogged. But someone put a smaller size pipe on driver side exhaust. Passenger side is normal. Never thought about it. Would a smaller pipe from the manifold. Down to converter cause it to run like is loss of power.
Feb 11, 2019 at 7:13 PM
Avatar
JACOBANDNICKOLAS
  • AUTOMOTIVE REPAIR CONTRIBUTOR
  • 110,190 POSTS
Any restriction in the exhaust can cause problems. It was just a thought because of the symptoms.
Feb 11, 2019 at 7:46 PM
Avatar
ROBERT RIFFE
  • MEMBER
  • 40 POSTS
Yea, the guy i bought the engine from had it made on the exhaust. it looks like a galvanized fence pipe. Now i have to find a way to get it off without braking the bolts. Or just break them and drill them out. Guess he was not so smart. Canadian he was. but nice guy.
Feb 11, 2019 at 8:09 PM
Avatar
JACOBANDNICKOLAS
  • AUTOMOTIVE REPAIR CONTRIBUTOR
  • 110,190 POSTS
I have to be honest, you got me to laugh. I pictured the fence post. LOL I can't be sure that is the problem, but you shouldn't have restrictions in the exhaust.

If you could upload a picture of what you are dealing with, it may help.

Let me know the results.
Feb 12, 2019 at 6:32 PM
Avatar
ROBERT RIFFE
  • MEMBER
  • 40 POSTS
Hey Joe, where you going with that gun in your hand. lol. just picking at you.
Got a question. I had the truck running and i pulled the plug to the MAF and it shuts off. I know it should shut off. But i cranked it back up with it unplugged and plugged it back up and it cut down way low on the idle. But before i did the same thing but only it didn't cut the idle the first time unplugged it and plugged it back in.. The second go around i first disconnected the battery like i was suppose to. And that's when it cut the idle down. when i plugged the MAF back in the idle dropped. Is that a clear sign that the MAF is messing up?
And on the exhaust manifold has a smaller pipe on the driver side than it calls for. But the smaller piece is on the flange side if the exhaust pipe, where it bolts to the manifold. And its only about 8 inches long and then it goes back up to the regular size exhaust pipe then to the catalytic converter.
Feb 12, 2019 at 7:10 PM
Avatar
ROBERT RIFFE
  • MEMBER
  • 40 POSTS
Hope i made sense. When i disconnected the battery and then unplugged the MAF. Waited five minutes and booked battery back up. Then i cranked the truck and it ran smoother than before. That is until i plugged the MAF back in. Then it dropped in idle and added a shake to the truck now is that what is suppose to happen or is the MAF starting to mess up.
Feb 12, 2019 at 7:16 PM
Avatar
JACOBANDNICKOLAS
  • AUTOMOTIVE REPAIR CONTRIBUTOR
  • 110,190 POSTS
Interesting. It does sound like an issue. I just went through old records and there is a technical service bulletin related to the MAF and wiring. I wonder if you disconnecting and connecting is related to this bulletin. The bulletin indicates an issue with the plug on the MAF. Here are the test directions. The two pics attached correlate with these directions. The test is simple, so give it a try. I realize it deals with a code, 45, but anything is possible.

_______________________________________

MASS AIR FLOW SENSOR TEST
Note:
The best way to resolve a Code 45 or driveability incident is to carefully go through ALL the steps contained within this bulletin.

A POOR CONNECTION FOR EITHER THE MAFS GROUND OR SIGNAL WIRE CAN CAUSE A FALSE HIGH MAFS VOLTAGE READING, THIS WILL CAUSE A RICH MIXTURE.

NOTE:
All tests should be performed with the engine @ 2000 rpm. Engine temperature should be warm.

1.Gently move the MAFS harness and connector in all directions while observing the engine speed. If the engine speed or engine smoothness changes when the harness connector is moved, the incident may be caused by a poor connection at the connector pins.

2.Gently move the MAFS harness and connector in all directions while observing the ALPHA reading on CONSULT This reading should not change while wiggling the MAFS harness or connector.

If moving the MAFS harness causes a change in the ALPHA reading, then the harness/ connector must be repaired:

A. Disconnect the MAFS connector at the MAFS.

B. Inspect the male pins on the MAFS for corrosion or damage (clean and repair as necessary).

Pic 1

C. Remove, inspect, and reinstall ONE AT A TIME, the female pins at the MAFS harness connector. Carefully push the connector and wire out through the back side of the connector. Use a modified Kent-Moore tool J38751-305 (modify by increasing the length of the working end of the tool about 1/4" - this can be done with a grinder or file) Extract the individual pin by releasing the locking tab with the special tool through the recess on the component side of the connector. Inspect the contact surfaces of the pin for any corrosion or damage. The female pins contact force should be checked by sliding the female connector over the appropriate male pin on the MAFS and checking for a snug fit. The contact force can be increased by bending the contact springs toward each other slightly with an appropriate tool.


Pic 2

D. If any of the pins appear to be damaged, or if the wire is not properly crimped onto the female pin the terminal pin must be replaced. The terminal pin connector P/N is J38751-50. The wire seal P/N is J38751-48. Both parts are available in the Kent Moore terminal repair kit. Crimp and solder the new terminal pin on to the harness wire.

E. After all the female pins have been inspected/repaired, reattach the MAFS connector and perform tests 1 and 2 above to verify repair.

__________________________________________

Also, pictures 3--6 are the diagnostic flow charts for code 21

Picture 7--10 are the diagnostic flow charts for code 13

I added them just in case the MAF doesn't fix the issue.


That is an easy test. Try it and let me know the results.

Take care,
Joe
Feb 12, 2019 at 7:28 PM