Sunday, June 7th, 2020 AT 2:58 PM
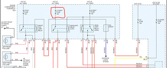
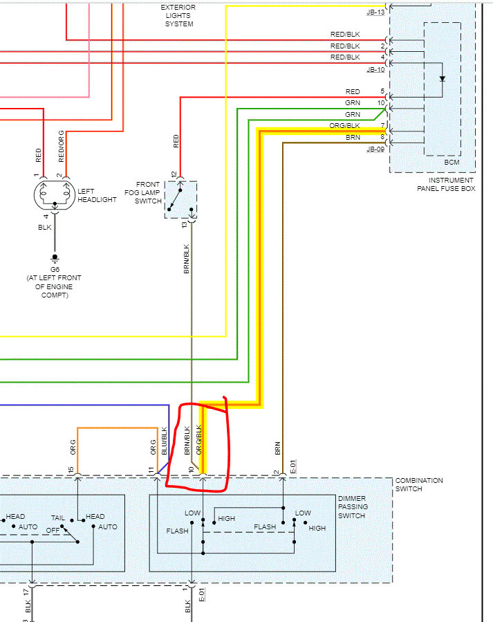
My headlights were working just fine, then I turned off the car and turned it back on and the low beams no longer work. The high beams and all other lights work just fine. I checked the bulbs, relay, fuse, checked for power at the sockets for the bulbs with no power anywhere. No power at the fuse and no power at the relay. I replaced the switch with no change. When I turn the lights on for the parking lights, I hear a click at the relay. I also hear a click at the relay on the high beams too. The low and high beams are on different fuses and relays. I swapped out the relays with no change at all. I get power at the switch too. I've check the grounds and they are all tight and not corroded. I have no idea where else to look.





