Monday, September 2nd, 2024 AT 5:38 PM
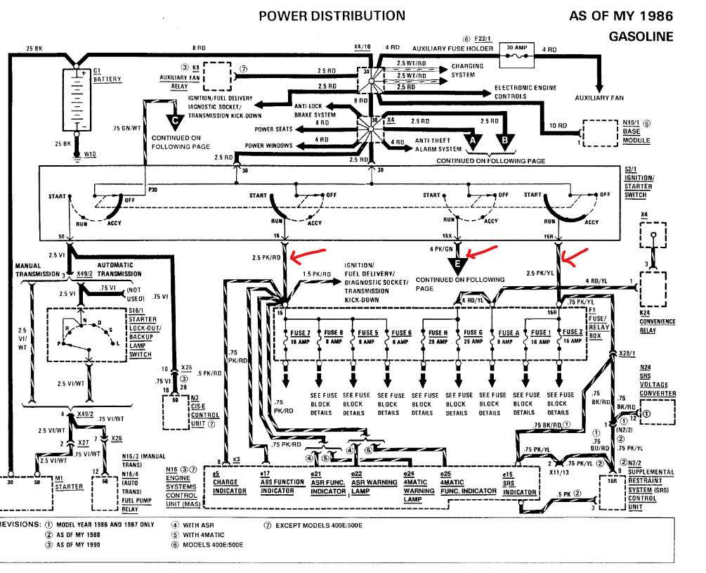
It starts fine, but it has no turn/flashers, wipers/washer, power seats or windows or sunroof, no gauges, no radio or locks, but it runs great? I replaced all fuses no better? I see no loose wires at the starter or anywhere. Please help?






