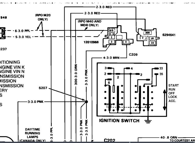
I had a steering column burn out and I had to replace it. so I got a new steering column and tried to rewire it but fuse box not getting power. but it's power on the outside and dash light works. what could be the problem? please help, please.
Oct 10, 2019 at 11:22 PM
