Monday, January 17th, 2022 AT 9:50 PM
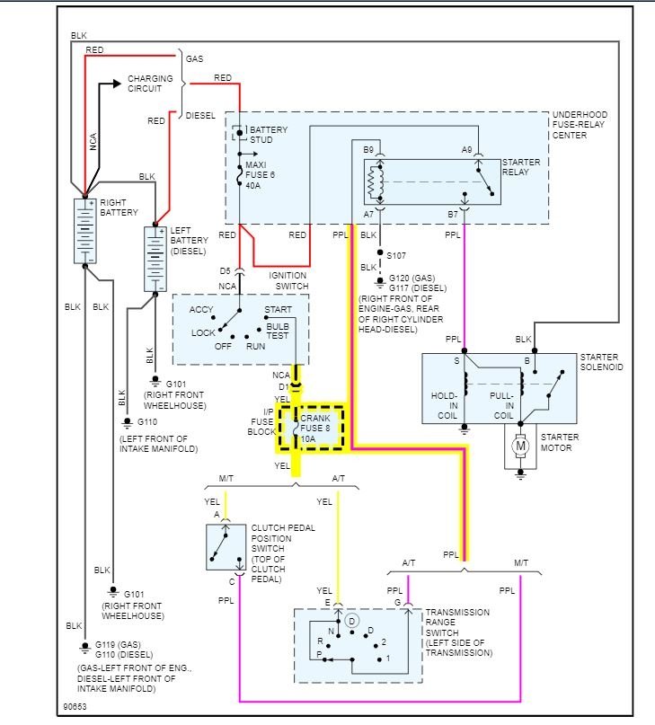
Fuel Pump Relay won't energize when key is in on or crank positions. Tests on the relay, ECM B fuse, jumper to fuel pump and fuel pump relay slot B1 all check out operable at 12v. Is the EMC/VCM easy to test? What is left to test?








