Monday, September 16th, 2024 AT 7:57 PM
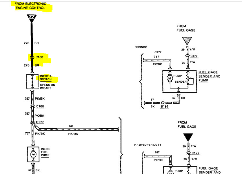
What can be the cause of no power to inline fuel pump and no power to inertia switch? Checked for power on relays and they have power so do all fuses replaced the fuel pump relay and still nothing. The truck cranks but won't fire I put power to the inline fuel pump and it started working but when not doing that there's no power to pump.








