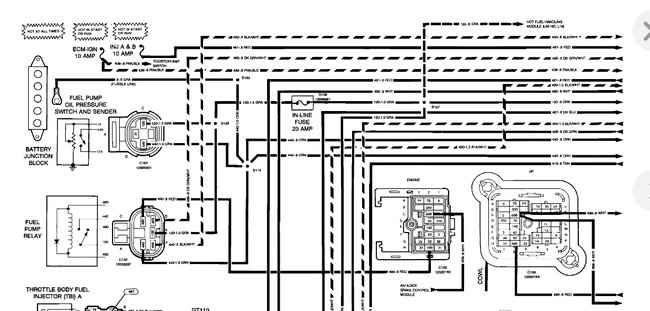
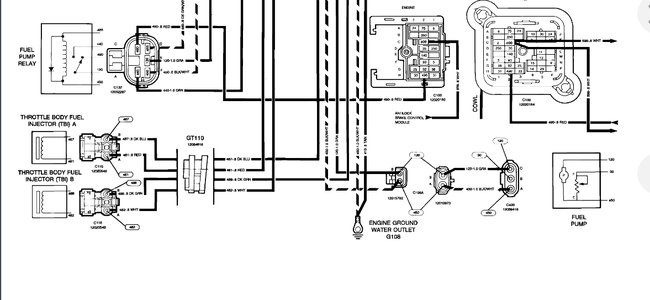
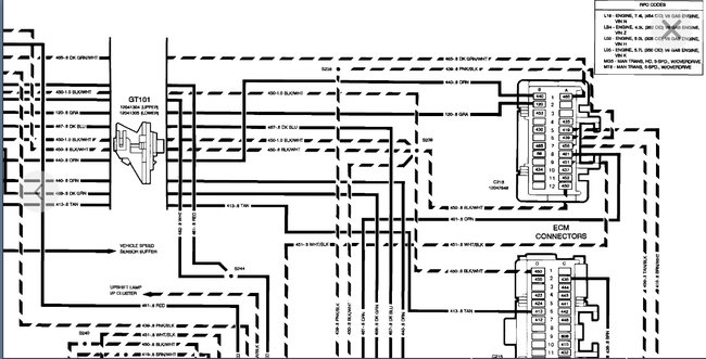
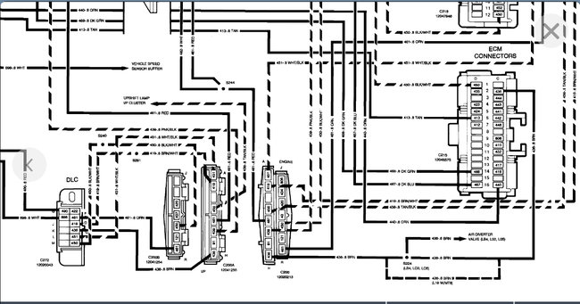
Now this truck was stolen and recently recovered and these problems are new since having the truck back. The people who stole it also messed up the 4x4 (see previous post 11/22/19) - (on which I posted a question yesterday). They really beat my good old truck up bad.
If you can steer me in the right direction to fix these two issues I would be grateful.
Saturday, November 23rd, 2019 AT 1:11 AM









