Door remote control not functioning

2004 TOYOTA SIENNA
197,537 MILES • 6 CYL • 2WD • AUTOMATIC
Avatar
BLESSING EWOBOR
  • MEMBER
  • 753 POSTS
Good morning, I thought it was a weak battery but I replaced it yet it not it is not coming up. I decided to purchase new remote control but the wires are not the same with the ones that came with the vehicle. Could I have a diagram or pinout of the control unit?
Dec 30, 2020 at 1:46 AM
Repair Safety Notice: This information is for general instructional purposes only. Vehicle repair can be dangerous. Verify all information, follow manufacturer service procedures, use proper tools and safety equipment, and consult a qualified repair shop when needed.
Advertisement
Avatar
JACOBANDNICKOLAS
  • AUTOMOTIVE REPAIR CONTRIBUTOR
  • 110,190 POSTS
Hi,

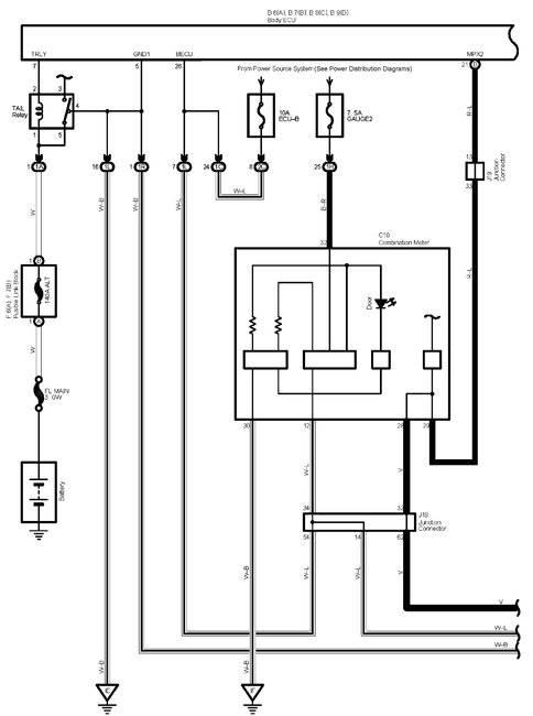
I have attached the wiring schematics for the keyless entry system. As far as the problem, did it start all at once? Does any function on the fob work?

Here is a link you may find helpful:

https://www.2carpros.com/articles/how-to-check-wiring

Let me know.
Joe
Dec 30, 2020 at 10:54 PM
Advertisement
Avatar
BLESSING EWOBOR
  • MEMBER
  • 753 POSTS
The problem start at once and none of the function work on the fob.
Dec 30, 2020 at 11:53 PM
Avatar
BLESSING EWOBOR
  • MEMBER
  • 753 POSTS
Thank you for the article that you sent. From the article, at step 3, one of the sentences ""The color motioned first is the main color", I guess that "motioned" supposed to be mentioned. I am suggesting anyway.
Dec 31, 2020 at 2:48 AM
Avatar
JACOBANDNICKOLAS
  • AUTOMOTIVE REPAIR CONTRIBUTOR
  • 110,190 POSTS
Hi,

Have you checked all fuses? Also, if nothing is working, I question if the keyless entry receiver is working. Here are the directions for testing it. The attached pics correlate with the directions.

_________________________________________

2004 Toyota Truck Sienna FWD V6-3.3L (3MZ-FE)
Component Tests and General Diagnostics
Vehicle Accessories and Optional Equipment Antitheft and Alarm Systems Keyless Entry Keyless Entry Receiver Testing and Inspection Component Tests and General Diagnostics
COMPONENT TESTS AND GENERAL DIAGNOSTICS

pic 1

CHECK DOOR CONTROL RECEIVER
a. Disconnect the receiver connector.


pic 2

b. Check the voltage and resistance between the terminals of the wire harness side connector and the receiver and the body ground.
If the result is not as specified, there may be a malfunction on the wire harness side.


pic 3

c. Reconnect the connector and check the voltage between the terminal and body ground.
If the result is not as specified, the receiver may have a malfunction.

______________________

Thanks for catching the error. It is being fixed.

Take care and let me know if I can help.

Joe
Dec 31, 2020 at 10:22 AM
Avatar
BLESSING EWOBOR
  • MEMBER
  • 753 POSTS
Thank you.
Dec 31, 2020 at 8:04 PM
Avatar
JACOBANDNICKOLAS
  • AUTOMOTIVE REPAIR CONTRIBUTOR
  • 110,190 POSTS
You are very welcome. I hope you have a great New Year!!!

Take care,
Joe
Dec 31, 2020 at 9:33 PM
Avatar
BLESSING EWOBOR
  • MEMBER
  • 753 POSTS
No, I don't have a great new year.
Dec 31, 2020 at 9:55 PM
Avatar
JACOBANDNICKOLAS
  • AUTOMOTIVE REPAIR CONTRIBUTOR
  • 110,190 POSTS
Hang in there. Better days are ahead. The best thing we can do is try to forget 2020. LOL

Let me know if I can help.

Joe
Jan 1, 2021 at 11:38 PM
Avatar
BLESSING EWOBOR
  • MEMBER
  • 753 POSTS
Thank you
Jan 2, 2021 at 12:12 AM