Monday, May 21st, 2018 AT 3:35 PM
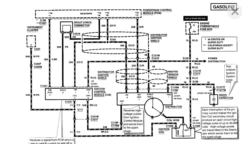
No crank sensor! This is an oddball truck heavy duty with EEC system. Has intermittent shutting off and starting. No fire, has fuel pressure and turns over. Weather or heat doe snot change anything.

